• Auto-mano
    • Lada Granta
    • Lada Kalina
    • VAZ-2121
    • Lada-Largus
    • Lada Priora
    • Lada Vesta
  • Separador
    • GAZ-3110
    • GAZ-66
    • GAZ-2705
  • Separador-2
    • ZIL-5301
    • MAZ
    • Coche Ural
    • Kamaz
    • ZIL-131
    • autobús PAZ
  • Separador-3
    • UAZ-3151
    • Chevrolet Niva
  • Separador-4
  • Sistemas
    • Motores

coche MAZ

Diagnóstico ABS f. Wabco MAZ

Diagnóstico de control ABS f. Coche Wabco MAZ

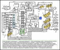
Entrando en modo diagnóstico

La unidad electrónica se enciende en el modo de diagnóstico presionando el botón de diagnóstico 12 (Fig. ) y manteniéndolo presionado durante 0,5 a 3,0 segundos, con el interruptor de tierra y los interruptores de arranque e instrumentos encendidos (el bloqueo debe estar en la posición “instrumento”)

Diseño y reparación de cardan MAZ

Estructuralmente, las transmisiones cardán de todas las modificaciones de vehículos se realizan según un esquema único y se diferencian únicamente en el número de ejes cardánicos y su longitud

Desmontaje del diesel YaMZ-236, 238 automóviles MAZ

El motor retirado del automóvil para su reparación se desmonta total o parcialmente, según la naturaleza del daño.

Desmontaje e instalación de la unidad ECU y arneses del motor YaMZ-650

Extracción de la unidad de control electrónico (ECU)

Desconectar el mazo de cables intermedio (1) (650.3724014), el mazo de cables del sensor del motor (2) (650.3724012) y el mazo de cables del inyector (3) (650.3724010) de la unidad de control electrónico.

Desmontaje e instalación del intercambiador de calor líquido-aceite YaMZ-650

Extracción del intercambiador de calor líquido-aceite (ver Fig. 1)

  • 1. Retire el tubo de suministro de aceite al turbocompresor (1) (650.1118220).

Ajuste de la bomba de combustible de alta presión MAZ

La potencia y el rendimiento económico del motor, así como la fiabilidad de su funcionamiento, dependen en gran medida de la minuciosidad y calidad del ajuste de los parámetros de la bomba de combustible de alta presión

Reparación de turbocompresor MAZ

Turbocompresor: utiliza la energía de los gases de escape para su funcionamiento, consta de un compresor centrífugo de una etapa y una turbina centrípeta radial

Página 10 de 14

  • 5
  • 6
  • 7
  • 8
  • 9
  • 10
  • 11
  • 12
  • 13
  • 14

Seleccione su idioma

  • Русский
  • Қазақша (kk-KZ)
  • Українська (Україна)
  • Español (España)
  • German (DE)
  • English (UK)