Bei Fahrzeugen, die mit einer Luftfederung ausgestattet sind, ist ein elektronisches Steuersystem vom Typ ECAS (Fa. Wabco) verbaut

Das System enthält eine Mikroprozessoreinheit 18 (Abbildung), die sich unter der Instrumententafel befindet, eine Federungsfernbedienung 19, die auf der linken Seite des Fahrersitzes installiert ist, einen Block elektropneumatischer Ventile 17 und einen induktiven Federungspositionssensor 16, der installiert ist im hinteren Teil des rechten Rahmenlängsträgers.

Position der ABS-Elemente und des Luftfederungssteuersystems an einem Fahrzeug: 1 - Radgeschwindigkeitssensoren; 2 - elektrische pneumatische Bremsdruckmodulatoren; 3 - ABS-Mikroprozessoreinheit; 4 - Schalttafel; 5 - Leistungsrelais; 6 - ABS-Block; 7 - Infomodul; 8 - Kontrollleuchten; 9 - ABS-Betriebsmodusschalter; 10 - Spiralstromkabel für ABS-Anhänger; 11 - Diagnosestecker; 12 - Buchse zum Anschluss eines Spiralkabels; 13 - Parksteckdose; 14 - proportionales elektropneumatisches Ventil; 15 - Pneumatikzylinder zur Begrenzung der Kraftstoffzufuhr; 16 - Positionssensor der Luftfederung; 17 - Block elektrischer Pneumatikventile für Luftfederung; 18, 19 - Elektronikeinheit und Luftfederungs-Bedienfeld

Die Kontrollleuchten 8 und 9 (Abbildung 2) mit Symbolen zur Steuerung der Federung sind auf der Hauptinstrumententafel angebracht, der Schalter 10 der zweiten Transportstellung befindet sich auf der Zusatzinstrumententafel auf der rechten Seite des Fahrers.

Position der Warnleuchten und Elemente des ABS- und Luftfederungskontrollsystems auf der Instrumententafel: 1 - ABS-Warnleuchte des Traktors; 2 - Anhänger-ABS-Warnleuchte; 3 - Warnleuchte für den Stromversorgungskreis des ABS-Anhängers; 4 - Kontrollleuchte für den Modus „Temposet“ (nur für Fahrzeuge mit Geschwindigkeitsbegrenzer); 7 - PBS-Modusschalter (nur für Fahrzeuge mit eingebautem PBS); 8 - Diagnoselampe für das Luftfederungssteuersystem; 9 - Kontrollleuchte für die Transportstellung der Aufhängung; 10 - Modusschalter für die zweite Transportposition der Aufhängung; 11 - Diagnosestecker ISO 9141; 12 - Diagnosetaste für Fahrzeug-ABS; 13 - Anhängerdiagnosetaste; 14 - Diagnosetaste für das Luftfederungssteuersystem

Das System verfügt außerdem über Diagnoseleitungen, die an den Diagnoseanschluss 11 angeschlossen sind.

Position der ABS-Elemente und der Elektronikeinheit „Screen“ auf der Schaltplatine

Die Sicherungen FU6, FU7 des Fahrwerkskontrollsystems sind im Sicherungskasten (Abbildung 3) installiert, der sich auf der Anschlussplatine der ABS-Elektronikeinheiten befindet.

Position der Tasten auf der Fernbedienung: 1 – Taste zum Anheben der Plattform; 2 - Knopf zum Absenken der Plattform; 3 - Taste zum Stoppen des Hebe-/Senkvorgangs; 4 - Taste zum Installieren der Plattform in Transportposition; 5, 6 - Speichertaste für feste Plattformpositionen; 7 - Einschalttaste der Fernbedienung; 8 - Kontrollleuchte zum Einschalten der Fernbedienung

Die Position der Tasten auf der Fernbedienung ist in Abb. dargestellt. 2

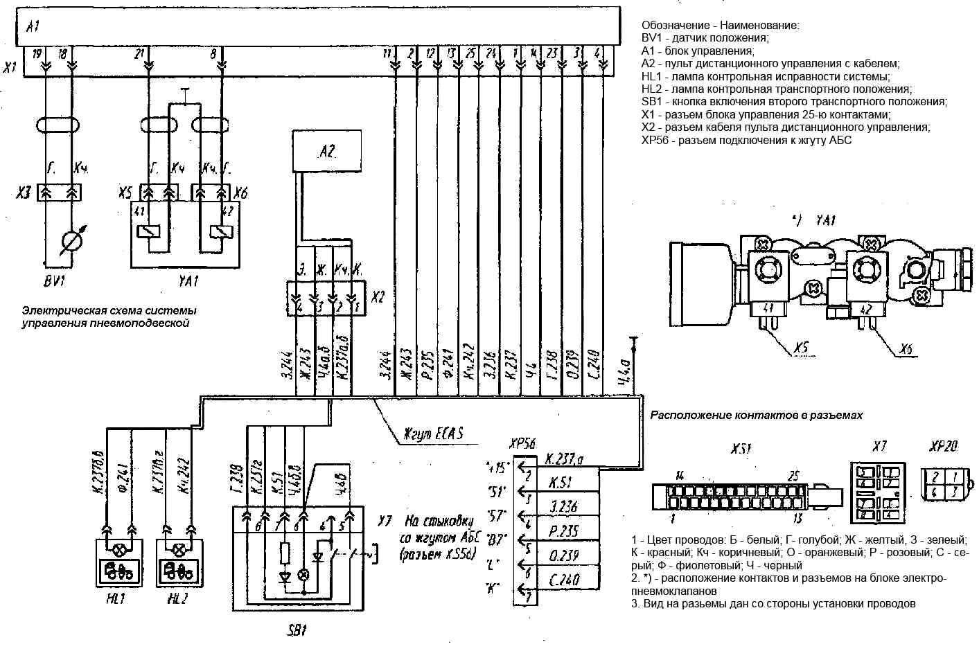
Elektrischer Anschlussplan der Systemelemente

Systemfunktionen:

Position der Warnleuchten und Elemente des ABS- und Luftfederungskontrollsystems auf der Instrumententafel: 1 - ABS-Warnleuchte des Traktors; 2 - Anhänger-ABS-Warnleuchte; 3 - Warnleuchte für den Stromversorgungskreis des ABS-Anhängers; 4 - Kontrollleuchte für den Modus „Temposet“ (nur für Fahrzeuge mit Geschwindigkeitsbegrenzer); 7 - PBS-Modusschalter (nur für Fahrzeuge mit eingebautem PBS); 8 - Diagnoselampe für das Luftfederungssteuersystem; 9 - Kontrollleuchte für die Transportstellung der Aufhängung; 10 - bez Modusschalter für die zweite Transportposition der Federung; 11 - Diagnosestecker ISO 9141; 12 - Diagnosetaste für Fahrzeug-ABS; 13 - Anhängerdiagnosetaste; 14 - Diagnosetaste für das Luftfederungssteuersystem

1. Wenn der Anlasserschalter in die Position „Instrumente“ gedreht wird, führt es eine vorläufige Diagnose aller seiner Geräte und Warnleuchten durch. In diesem Fall leuchten beide Kontrolllampen 8 und 9 (Abb. 6) auf und erlöschen nach 2-3 s, wenn das Steuergerät keinen Fehler erkannt hat.

Wenn dann ausreichend Druck im Vorratsbehälter vorhanden ist und die Handbremse gelöst wird, stellt das System die Federung automatisch in die Position ein, in der sie sich beim vorherigen Ausschalten befand.

2. Ermöglicht Ihnen, die Höhe des Sattels (der Plattform) anzupassen, sich zwei beliebige Höhenpositionen zu merken und bei Bedarf eine davon mit der Fernbedienung einzustellen.

Hinweis. Die Regelung über die Fernbedienung erfolgt bei stehendem Fahrzeug oder bei einer Geschwindigkeit unter 30 km/h.

3. Hält automatisch die zuvor eingestellte Höhe bei und blockiert die Federung beim Bremsen.

Bei einer Geschwindigkeit von mehr als 30 km/h wird die Höhe automatisch auf die Position „Transport“ eingestellt, bei einer Geschwindigkeit von mehr als 60 km/h auf die zweite Position „Transport“ (zur Reduzierung der Höhe). Schwerpunkt und erhöhen die Stabilität des Fahrzeugs).

Das System ermöglicht es Ihnen auch, die erste oder zweite „Transport“-Höhenposition mit Schalter 10 (Abb. 6) einzustellen.

4. Bietet eine integrierte Selbstdiagnose während der Fahrt und signalisiert dies dem Fahrer, wenn eine Fehlfunktion oder ein Fehler erkannt wird, indem die rote Warnleuchte eingeschaltet wird.

Die Fernbedienung wird mit der Taste 7 (Abb. 6) ein- und ausgeschaltet, entsprechend sollte die Lampe 8 auf der Fernbedienung aufleuchten oder erlöschen.

Die Steuerung über die Fernbedienung erfolgt wie folgt:

  • - Heben/Senken durch Drücken der Tasten 1, 2 (Abb. 4);
  • - Einstellung der Höhe auf die „Transport“-Position durch Drücken der Taste 4;
  • - Der eingestellte Pegel wird im Speicher gespeichert, indem die Taste 3 („STOP“) gedrückt und nicht losgelassen wird – durch Drücken der Taste 5 oder 6 („Speicher“ M1 oder M2);
  • - Einstellung der zuvor im Speicher gespeicherten Höhenstufe durch Drücken der Taste 5 oder 6 („Speicher“ M1 oder M2);
  • - Unterbrechen Sie den Vorgang der Änderung der Höhenstufe
  • - wenn Sie die Taste 3 („STOP“) drücken.

Die rote Kontrollleuchte 8 (Abb. 6) signalisiert die Funktionstüchtigkeit/Störung des Systems und dient auch zur Anzeige von Informationen über die Art der Störung im Rahmen der Diagnose.

Die gelbe Kontrollleuchte 9 zeigt den Zustand der „Transport“-Position der Aufhängung an und kann erlöschen, wenn das Höhenniveau auf die angegebene Position eingestellt ist, oder eingeschaltet bleiben, wenn das Höhenniveau von dem angegebenen abweicht.< /p>

Beim Einstellen der Höhe auf die Position „Transport“ muss sich der Sensor 16 (Abb. 1) in der in Abb. gezeigten Position befinden. 6.

Die Installation des Hebels 2 in horizontaler Position mit der eingestellten Position „Transport“ (370 mm) erfolgt durch Anpassen der Länge der Stange 3.

Das System erfordert außer einer Funktionsprüfung keine besondere Wartung

Systemüberprüfung

1. Stellen Sie vor der Überprüfung des Betriebs sicher, dass keine Druckluftlecks aus dem Pneumatiksystem vorliegen.

Aktivieren Sie die Schaltfläche „Masse“.

Drehen Sie den Anlasser- und Instrumentenschalter in die Position „Instrument“. In diesem Fall sollten sie gleichzeitig und nach 2 Sekunden aufleuchten. Schalten Sie alle Warnleuchten des Luftfedersystems aus (Abb. 5).

Position des Federungspositionssensorhebels beim Einstellen der Transportposition: 1 - Federungspositionssensor; 2 - Hebel; 3 - Traktion; Vp – oberer Flansch der Rahmenverstärkung; o - Absenken; p - Aufstieg; B – Nabe des Hinterachsträgers; Lp – rechter Holm
  • 2. Starten Sie den Motor und erhöhen Sie den Druck in den Luftfederbehältern auf den Normalwert (6,9–8,2 kgf/cm 2).
  • 3. Wenn die gelbe Kontrollleuchte für die Transportstellung auf dem Armaturenbrett leuchtet, bedeutet dies, dass sich die Federung des Fahrzeugs in einer anderen Stellung als der Transportstellung befindet und es durch Drücken der Taste 4 auf der Fernbedienung in die Transportstellung gebracht werden muss (Abb. 4). ).

Wenn die Transportposition hergestellt ist, sollte die Warnleuchte erlöschen. Es ist sicherzustellen, dass das Luftfedersystem die Sollhöhe (Transportstellung) der Ladefläche erreicht hat (siehe Abb. 5).

  • 4. Verändern Sie die Plattformebene mit den „Auf“- und „Ab“-Tasten, die gelbe Kontrollleuchte für die „Transport“-Position sollte aufleuchten.
  • 5. Schreiben Sie zwei beliebige Plattformhöheneinstellungen in den Speicher der Elektronikeinheit.

Für Dieser muss mit den „Auf“- oder „Ab“-Tasten auf dem Bedienfeld auf die gewünschte Position eingestellt werden, die „STOP“-Taste und eine der Tasten „M 1“ (Speicher 1) oder „M2“ (Speicher 2) drücken ohne die „STOP“-Taste loszulassen (Abb. 4).

  • 6. Bringen Sie die Federung durch Drücken der entsprechenden Taste in die Position „Transport“ und prüfen Sie, ob das System die zuvor im „Speicher“ gespeicherte Plattformhöhe einstellt oder nicht, wenn Sie die Tasten „M1“ und „M2“ auf der Fernbedienung drücken.

Gleichzeitig ist, wenn sich die Höhe der Plattform dem eingestellten oder zuvor im „Speicher“ aufgezeichneten Niveau nähert, das charakteristische Geräusch der Schaltventile zu hören (Sie können die Regulierung durch Drücken der „STOP“-Taste stoppen).

Überprüfen Sie anschließend, ob die „Transport“-Position der Federung beim Anfahren automatisch eingestellt wird (bei Geschwindigkeiten über 30 km/h wird die „Transport“-Position automatisch eingestellt und die gelbe Warnleuchte auf der Instrumententafel sollte aufleuchten). ausgehen).

Mögliche Störungen im Federungskontrollsystem und Möglichkeiten zu deren Beseitigung

Fehler

Grund

  • Abhilfe

Wenn der Zündschlossschlüssel in die Position „Instrumente“ gedreht wird, leuchtet die Warnleuchte nicht auf

- Die Bordspannung des Fahrzeugs fehlt oder ist niedrig, die Batterie ist entladen

  • Bordspannung prüfen, Sicherungen prüfen, Batterie laden

- Es liegt keine Versorgungsspannung an der Steuereinheit (CU) an

  • Überprüfen Sie die Stromsicherungen und die Verkabelung der CU.
  • Beheben Sie den Verkabelungsfehler und ersetzen Sie die Sicherungen

Wenn der Zündschlossschlüssel in die Position „Instrumente“ gedreht wird, leuchtet eine der Kontrollleuchten nicht auf

- Warnleuchte oder Verkabelung defekt

  • Warnleuchte austauschen, Verkabelungsfehler beseitigen

- Fehlfunktion der Steuereinheit

  • Ersetzen Sie die Steuereinheit

Nach dem Drehen des Schlüssels in die Position „Gerät“ erlischt die rote Kontrollleuchte nicht

- Fehlfunktion der Sensorspule, schlechter Kontakt im Stecker, der den Sensor mit dem Kabel verbindet, Kabelbruch

  • Überprüfen Sie den aktiven Widerstand von Sensoren und Kabeln und ermitteln Sie, wo der Fehler liegt.
  • Beheben Sie das Problem, indem Sie den Sensor oder das Kabel austauschen.

- Defekte Magnetventilspulen, unterbrochener Kontakt im Stecker, fehlerhaftes Verbindungskabel

  • Überprüfen Sie den aktiven Widerstand der Magnetventilspulen, des Kabels und des Steckers.

- Kontaktverlust im Schaltblock des Blocks oder im Stromkreis der Klemme B7 des Fahrtenschreibers

  • Bestimmen Sie, wo das Problem liegt.
  • Beheben Sie das Problem, indem Sie den Modulator oder das Kabel austauschen
  • Kontakt im Tachographenblock oder -kreis wiederherstellen

- Fehlfunktion der Steuereinheit

  • Ersetzen Sie die Steuereinheit

Nach dem Drehen des Schlüssels in die Position „Gerät“ oder während der Fahrt leuchtet die gelbe Kontrollleuchte auf und erlischt nicht

- Fehlender oder unzureichender Druckluftdruck im Behälter

  • Starten Sie den Motor und bringen Sie den Druck in den Behältern auf den Normalwert (6,9–8,2 kg/cm 2)

- Die Befestigung oder Installation des Sensors oder Sensorhebels ist defekt

  • Überprüfen Sie die Sensorbefestigung und die Installation des Sensorhebels.

- Die Dichtung der Luftflasche oder der Rohrleitungen ist beschädigt

  • Beheben Sie das Problem
  • Überprüfen Sie das System auf Undichtigkeiten.
  • Beheben Sie das Problem

Während der Fahrt leuchtet oder blinkt die rote Warnleuchte

- Defekte Kontakte, Kurzschluss oder defekte Sensorkabel oder elektromagnetische Kabel

  • Überprüfen Sie die Verkabelung, die elektrischen Anschlüsse und den aktiven Widerstand des Sensors und der Magnetventile.
  • Ersetzen Sie fehlerhafte Produkte

Beim Drücken der Fernbedienungstasten erfolgt keine Reaktion der Federung

- Systemstrom ist nicht angeschlossen, Sicherung ist defekt

  • Überprüfen Sie den Stromkreis und ersetzen Sie die Sicherung
  • Verbindung prüfen.

- Die Fernbedienung ist nicht angeschlossen oder nicht eingeschaltet

  • Schließen Sie die Fernbedienung an oder schalten Sie sie ein