KAMAZ-Anhängerbremssteuerventil

Das Anhängerbremssteuerventil mit Zweidrahtantrieb dient dazu, den Bremsantrieb eines Anhängers (Aufliegers) auch dann zu betätigen, wenn einer der separaten Antriebskreise der Betriebsbremsanlage der Zugmaschine eingeschaltet ist B. wenn die Federenergiespeicher des Antriebs der Ersatz- und Feststellbremsanlage des Traktors eingeschaltet sind.

Das Ventil wird mit zwei Schrauben am Traktorrahmen befestigt.

Anhängerbremssteuerventil mit Zweidrahtantrieb: 1 - Membran; 2 - Frühling; 3 - Entladeventil; 4 - Einlassventil; 5 - Oberkörper; 6 - großer oberer Kolben; 7 - Federplatte; 8 - Einstellschraube; 9 - Frühling; 10 - kleiner oberer Kolben; 11 - Frühling; 12 - mittlerer Kolben; 13 - unterer Kolben; 14 – Unterkörper; 15 - Auslassfenster; 16 - Nuss; 17 – Membranwaschanlage; 18 - mittlerer Körper; I – Ausgang zum Bremsventilabschnitt; "II" – Ausgang zum Steuerventil des Feststellbremssystems; "III" – Ausgang zum Bremsventilabschnitt; "IV" – Ausgang zur Anhängerbremsleitung; V – Ausgabe an den Empfänger; VI – atmosphärische Ausgabe

Zwischen dem unteren 14 und dem mittleren 18 Gehäuse ist eine Membran 1 eingespannt, die zwischen zwei Unterlegscheiben 17 am unteren Kolben 13 mit einer mit einem Gummiring abgedichteten Mutter 16 befestigt ist.

Am Unterkörper ist mit zwei Schrauben ein Auslassfenster 15 mit Ventil befestigt, das das Gerät vor Staub und Schmutz schützt.

Wenn eine der Schrauben gelöst wird, kann das Auslassfenster 15 gedreht werden und der Zugang zur Einstellschraube 8 durch das Loch von Ventil 4 und Kolben 13 geöffnet werden.

Das Anhängerbremssteuerventil mit Zweidrahtantrieb erzeugt aus drei unabhängigen, gleichzeitig und getrennt wirkenden Befehlen einen Steuerbefehl für den Luftverteiler der Anhängerbremsanlage (Auflieger).

In diesem Fall wird ein Befehl mit direkter Aktion (Druck erhöhen) an die Klemmen I und "III" gesendet, und ein Befehl mit umgekehrter Aktion (Druck senken) wird an Klemme "II" gesendet.

Betätigung des Bremsventils eines Anhängers mit Zweiradantrieb: A – Betätigung ohne Bremsung; C – Funktionsdiagramm beim Bremsen durch das Betriebsbremssystem; D – beim Bremsen mit der Not- oder Feststellbremsanlage

Die Ventilleitungen werden wie folgt angeschlossen:

  • "I" – mit dem unteren Teil des Bremsventils;
  • "II" – mit manuell betätigtem Umkehrventil;
  • "III" – mit dem oberen Abschnitt des Bremsventils;
  • "IV" – mit Steuerleitung für die Anhängerbremse;
  • "V" - mit Autoempfänger;
  • "VI" - mit Atmosphäre.

Im gebremsten Zustand wird den Anschlüssen "II" und "V" ständig Druckluft zugeführt, die von oben auf die Membran 1 und von unten auf den mittleren Kolben 12 wirkt und den Kolben 13 in der unteren Position hält.

In diesem Fall verbindet die Klemme "IV" die Steuerleitung der Anhängerbremse mit der atmosphärischen Klemme "VI" über das zentrale Loch von Ventil 4 und den unteren Kolben 13.

Wenn am Anschluss "III" Druckluft zugeführt wird, bewegen sich die oberen Kolben 10 und 6 gleichzeitig nach unten.

Kolben 10 sitzt zunächst mit seinem Sitz auf Ventil 4, blockiert den atmosphärischen Auslass im unteren Kolben 13 und hebt dann Ventil 4 vom Sitz des mittleren Kolbens 12 ab.

Druckluft von der mit dem Empfänger verbundenen Klemme "V" strömt zur Klemme "IV" und dann in die Steuerleitung der Anhängerbremse.

Die Druckluftzufuhr zum Anschluss "IV" wird fortgesetzt, bis ihre Wirkung von unten auf die oberen Kolben 10 und 6 durch den Druck der Druckluft ausgeglichen wird, die von oben zum Anschluss "III" auf diese Kolben zugeführt wird.

Danach blockiert Ventil 4 unter der Wirkung von Feder 2 den Zugang der Druckluft von Anschluss "V" zu Anschluss "IV".

So wird die Tracking-Aktion durchgeführt.

Wenn der Druckluftdruck am Anschluss "III" vom Bremsventil abnimmt, d. h. Beim Bremsen bewegt sich der obere Kolben 6 unter der Wirkung der Feder 11 und dem Druck der Druckluft von unten (im Anschluss "IV") zusammen mit dem Kolben 10 nach oben.

Der Kolbensitz 10 löst sich vom Ventil 4 und verbindet den Anschluss "IV" über die Löcher des Ventils 4 und des Kolbens 13 mit dem atmosphärischen Anschluss "VI".

Wenn am Anschluss "I" Druckluft zugeführt wird, dringt diese unter die Membran 1 ein und bewegt den unteren Kolben 13 zusammen mit dem mittleren Kolben 12 und dem Ventil 4 nach oben.

Ventil 4 erreicht den Sitz im kleinen oberen Kolben 10, verschließt den atmosphärischen Auslass und löst sich bei weiterer Bewegung des mittleren Kolbens 12 von seinem Einlasssitz.

Luft kommt von Anschluss V, anschließen mit dem Empfänger verbunden, an Klemme "IV" und weiter in die Steuerleitung der Anhängerbremse, bis seine Wirkung auf den mittleren Kolben 12 von oben durch den Druck auf die Membran 1 von unten ausgeglichen wird.

Danach sperrt Ventil 4 den Zugang der Druckluft vom Anschluss V zum Anschluss "IV".

So wird die Tracking-Aktion bei dieser Art der Bedienung des Geräts durchgeführt.

Wenn der Druckluftdruck am Anschluss "I" und unter der Membran abfällt, bewegt sich der untere Kolben 13 zusammen mit dem mittleren Kolben 12 nach unten.

Ventil 4 löst sich vom Sitz im oberen kleinen Kolben 10 und verbindet Anschluss "IV" mit atmosphärischem Anschluss VI durch die Löcher in Ventil 4 und Kolben 13.

Bei gleichzeitiger Zufuhr von Druckluft an die Anschlüsse "I" und "III" bewegen sich der große und der kleine obere Kolben 10 und 6 nach unten und der untere Kolben 13 mit dem mittleren Kolben 12 nach oben.

Das Befüllen der Steuerleitung der Anhängerbremse über die Klemme "IV" und das Ablassen der Druckluft erfolgt auf die gleiche Weise wie oben beschrieben.

Wenn Druckluft am Anschluss "II" abgelassen wird (beim Bremsen mit der Ersatz- oder Feststellbremsanlage des Traktors), sinkt der Druck über der Membran.

Unter der Wirkung von Druckluft von unten bewegt sich der mittlere Kolben 12 zusammen mit dem unteren Kolben 13 nach oben.

Das Befüllen der Steuerleitung der Anhängerbremse erfolgt über die Klemme "IV" und die Bremsung erfolgt auf die gleiche Weise wie bei der Druckluftversorgung der Klemme "I".

Die Nachführwirkung wird in diesem Fall durch den Ausgleich des Drucks der Druckluft auf die Mitte und den Kolben 12 und die Summe des Drucks von oben auf die Mitte und den Kolben 12 sowie die Membran 1 erreicht.

Wenn Druckluft am Anschluss "III" zugeführt wird (oder wenn gleichzeitig Luft an den Anschlüssen "III" und "I" zugeführt wird), übersteigt der Druck am Anschluss "IV", der mit der Steuerleitung der Anhängerbremse verbunden ist, den zugeführten Druck Ausgabe "III".

Dies gewährleistet die fortschrittliche Wirkung des Bremssystems des Anhängers (Aufliegers).

Der maximale Überdruckwert am Anschluss "IV" beträgt 98,1 kPa (1 kgf/cm 2); Minimum – etwa 19,5 kPa (0,2 kgf/cm 2), nominal – 68,8 kPa (0,6 kgf/cm 2).

Die Höhe des Überdrucks wird durch die Schrauben 8 reguliert: Beim Eindrehen der Schraube erhöht sich der Wert, beim Herausdrehen verringert er sich.

Austausch des Anhängerbremssteuerventils durch einen Zweidrahtantrieb

Das Ventil muss ausgetauscht werden, wenn folgende Störungen auftreten:

  • - Verletzung der Ventildichtheit. Ein Anzeichen dafür ist Luftleckage durch die Klemmen und an den Gehäuseanschlüssen;
  • - Kolben blockiert, Membran beschädigt;
  • - mechanische Beschädigung des Ventilkörpers, die den Betrieb beeinträchtigt

Sie benötigen Schlüssel 12x13, 17x19, 22x24

Entfernen des Ventils

Entlüftung der Empfänger (Abb. 4) der Feststellbremsanlage

Mit Schraubenschlüsseln 17 und 22 mm die Überwurfmuttern der an Ventil 24 angeschlossenen Rohrleitungen abschrauben

Lösen Sie die Schrauben, mit denen die Halterung am Rahmen befestigt ist, trennen Sie die Rohrleitungen von den Ventilanschlüssen und entfernen Sie das Ventil

Lösen Sie die Muttern, mit denen das Ventil 24 an der Halterung befestigt ist

Einbau des Steuerventils

Montage des Ventils an der Halterung

Montieren Sie das Ventil mit der Halterung am Rahmen, schließen Sie die Rohrleitungen an und befestigen Sie das Ventil

Überwurfmuttern der Rohrleitungen festziehen

Starten Sie den Motor und füllen Sie den pneumatischen Antrieb der Bremssysteme mit Luft

Überprüfen Sie die Dichtheit der Rohrleitungen und des Ventils. Luftlecks sind nicht zulässig

Anhängerbremssteuerventil mit Einleitungsaktuator

Das Anhängerbremssteuerventil mit Einleitungsantrieb ist dazu bestimmt, den Bremsantrieb des Anhängers (Aufliegers) zu aktivieren, wenn die Bremssysteme der Zugmaschine in Betrieb sind, sowie den Druckluftdruck in der zu begrenzen pneumatischer Antrieb des Anhängers (Aufliegers), um dessen Selbstbremsung bei Druckschwankungen im pneumatischen Bremsantrieb eines Zugfahrzeugs zu verhindern.

Das Ventil wird am Fahrzeugrahmen montiert und mit zwei Schrauben befestigt.

Anhängerbremssteuerventil mit Eindrahtantrieb: 1 - Federteller; 2 - untere Abdeckung; 3, 11 - Anlaufringe; 4 – unterer Kolben; 5 - Ventilfeder; 6 - Auslassventilsitz; 7 - Tracking-Kamera; 5 - Stufenkolben; 9 - Arbeitskammer; 10, 17 - Ringfedern; 12 - obere Abdeckung; 13 - Schutzkappe; 14 – Membranfeder; 15 - Membranfederplatte; 16 - Membran; 18 - Unterstützung; 19 - Drücker; 20 - Auslassventil; 21 - Einlassventil; 22 - Körper; 23 - Frühling; 24 – Einstellschraube; 25 - Kontermutter; I – Ausgabe an den Empfänger; II - Ausgang zum Anschlussmagistral; III – Freisetzung in die Atmosphäre; IV – Ausgang zum Anhängerbremssteuerventil mit Zweidrahtantrieb

Druckluft aus dem Behälter des Zugfahrzeugs wird dem Anschluss "I" zugeführt und gelangt über Kanal A in den Hohlraum über dem Stufenkolben 8.

Im gelösten Zustand hält die Feder 14, die auf die Platte 15 wirkt, die Membran 16 zusammen mit dem Drücker 19 in der unteren Position.

In diesem Fall ist das Auslassventil 20 geschlossen und das Einlassventil 21 geöffnet und Druckluft gelangt vom Ausgang "I" zum Ausgang "II" und dann in die Verbindungsleitung des Anhängers.

Bei Erreichen eines bestimmten, mit der Einstellschraube 24 eingestellten Drucks im Anschluss "II" überwindet der Kolben 4 die Kraft der Feder 23 und senkt sich, wodurch das Einlassventil 21 auf dem Sitz im Ventil aufsitzt Kolben 4.

Dadurch wird im gebremsten Zustand automatisch ein bestimmter Druck in der Anhängerleitung aufrechterhalten, der geringer ist als der Druck im pneumatischen Antrieb der Zugmaschine.

Wenn der Traktor bremst, wird Druckluft an Klemme "IV" zugeführt und füllt den Untermembranhohlraum "B".

Unter Überwindung der Kraft der Feder 14 hebt sich die Membran 16 zusammen mit dem Drücker 19 nach oben.

In diesem Fall schließt zunächst das Einlassventil 21, dann öffnet sich das Auslassventil 20 und die Luft aus der Anhängerverbindungsleitung entweicht über den Anschluss "II", den Hohlstößel 19 und den Anschluss "III" im Deckel 12 in die Atmosphäre.

Luft verlässt Anschluss "II", bis der Druck im Hohlraum B unter der Membran 16 und im Hohlraum unter dem Stufenkolben 8 durch den Druck im Hohlraum über dem Stufenkolben ausgeglichen ist.

Wenn der Druck am Anschluss "II" weiter sinkt, senkt sich der Kolben und bewegt den Stößel nach unten, wodurch das Auslassventil geschlossen wird, wodurch die Freisetzung von Luft aus Anschluss "II" stoppt.

Auf diese Weise wird eine Nachführaktion durchgeführt und der Anhänger (Sattelauflieger) wird mit einer Effizienz gebremst, die proportional zur Menge des an Klemme IV zugeführten Druckluftdrucks ist.

Weiterer Druckanstieg am Anschluss "IV" führt zur vollständigen Druckentlastung des Anschlusses "II" und damit zu einer möglichst effektiven Abbremsung des Anhängers.

Wenn der Traktor gebremst wird, d. h. wenn der Druck am Anschluss "IV" und im Hohlraum B unter der Membran 16 abfällt, kehrt diese unter der Wirkung der Feder 14 in ihre ursprüngliche untere Position zurück.

Der Drücker fällt zusammen mit der Membran.

Dadurch wird das Auslassventil geschlossen und das Einlassventil 21 geöffnet.

Druckluft von Klemme 7 gelangt in Klemme "II" und dann in die Verbindungsleitung des Anhängers (Aufliegers), wodurch der Anhänger (Auflieger) freigegeben wird.

Austausch des Anhängerbremssteuerventils durch einen Einleitungsantrieb

Das Ventil muss ausgetauscht werden, wenn folgende Störungen auftreten:

  • - Verletzung der Ventildichtheit. Ein Anzeichen dafür ist Luftleckage durch die Anschlüsse und an der Stelle, an der die obere Abdeckung am Ventilgehäuse befestigt ist;
  • - mechanische Beschädigung des Ventilkörpers, der Abdeckung und der Membran, die den normalen Betrieb beeinträchtigt

Um die Aufgabe abzuschließen, benötigen Sie die Schlüssel 17x19 und 22x24

Entfernen des Ventils

Schalten Sie den Batterieschalter aus

Entlüftung der Empfänger (Abb. 4) des Feststellbremssystems

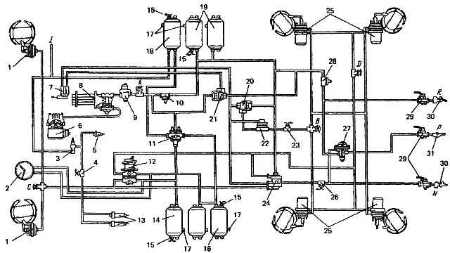
Abb. 4. Diagramm des pneumatischen Antriebs von Bremssystemen: 1 - Bremskammern Typ 24; 2 - Zweizeiger-Manometer; 3 - Ventil zur Steuerung des Hilfsbremssystems; 4 - pneumoelektrischer Schalter für das Anhängermagnetventil; 5 - Pneumatikzylinder zum Antrieb des Motorstopphebels; 6 - Kompressor; 7 - Steuerventil des Feststellbremssystems; 5 - Wasserabscheider; 9 - Druckregler; 10, 28 - einzelne Schutzventile; 11 - Dreifachschutzventil; 12 - zweiteiliges Bremsventil; 13 - Pneumatikzylinder zum Antrieb der Klappen des Hilfsbremssystemmechanismus; 14 - Empfänger der Schaltung I; 15 - Schalter der Druckabfall-Warnleuchte; 16 - Empfänger der Schaltung II; 17 - Kondensatablasshähne; 18 - Verbraucherempfänger; 19 - Empfänger der Schaltung III; 20 – Zweileitungs-Bypassventil zum Lösen der Notbremse; 21 - Zweileitungs-Bypassventil; 72 - Beschleunigerventil; 23 - Schalter für die Warnleuchte der Feststellbremsanlage; 24 - Steuerventil für Anhängerbremsanlagen mit Zweidrahtantrieb; 25 - Bremskammern vom Typ 24/24; 26 - Schalter für Bremssignal-Warnleuchte; 27 - Steuerventil für Anhängerbremsanlagen mit Einleitungsantrieb; 29 - Trennventile; 30 - Verbindungsköpfe vom Typ "Palm"; 31 - Verbindungskopf Typ A; A, B, C, D – Ventile der Steueranschlüsse; P - zur Versorgungsleitung des Zweidrahtantriebs; H - zur Verbindungsleitung des Eindrahtantriebs; N – bremsen (Steuerleitung eines Zweidrahtantriebs

Klappen Sie die Schutzkappe aus Gummi zurück und trennen Sie die Enden der elektrischen Kabel von den Anschlüssen des Schalters 26 der Bremssignal-Warnleuchte am T-Stück des Steuerventils.

Überwurfmuttern der am Steuerventil 27 angeschlossenen Rohrleitungen abschrauben

Lösen Sie die Schrauben, mit denen die Halterung am Rahmen befestigt ist, und entfernen Sie das Ventil

Einbau des Steuerventils

Montieren Sie die Halterung am Ventil und befestigen Sie sie mit Muttern mit einem 17-mm-Schlüssel

Montieren Sie die Steuerventilbaugruppe mit Halterung am hinteren Querträger des Rahmens und befestigen Sie sie

Schließen Sie die Rohrleitungen an die Anschlüsse des Steuerventils an. Schrauben Sie die Überwurfmuttern fest und ziehen Sie sie fest

Wir schalten die Autobatterien ein

Starten Sie den Motor und füllen Sie den pneumatischen Antrieb der Bremssysteme mit Luft

Überprüfen Sie die Dichtheit der Rohrleitungen und des Ventils. Luftlecks sind nicht zulässig