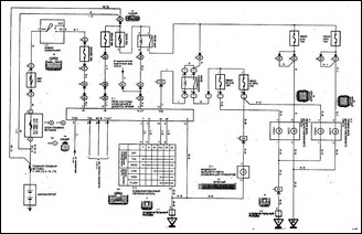
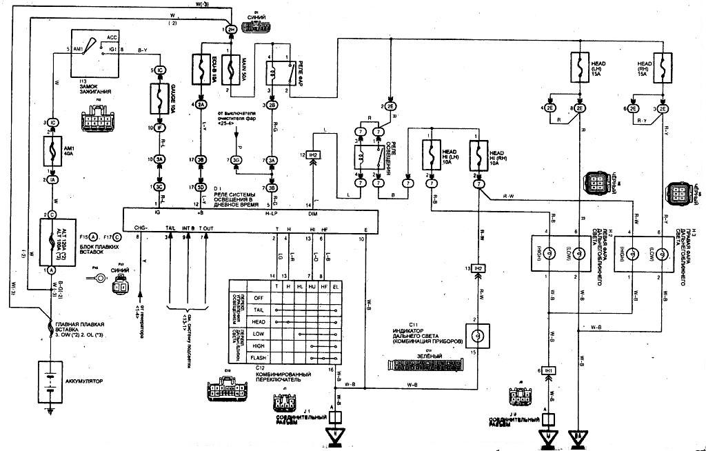
Tayota Avensis Схема электрооборудования, фары (модели выпуска с 07/2000г.)