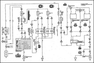
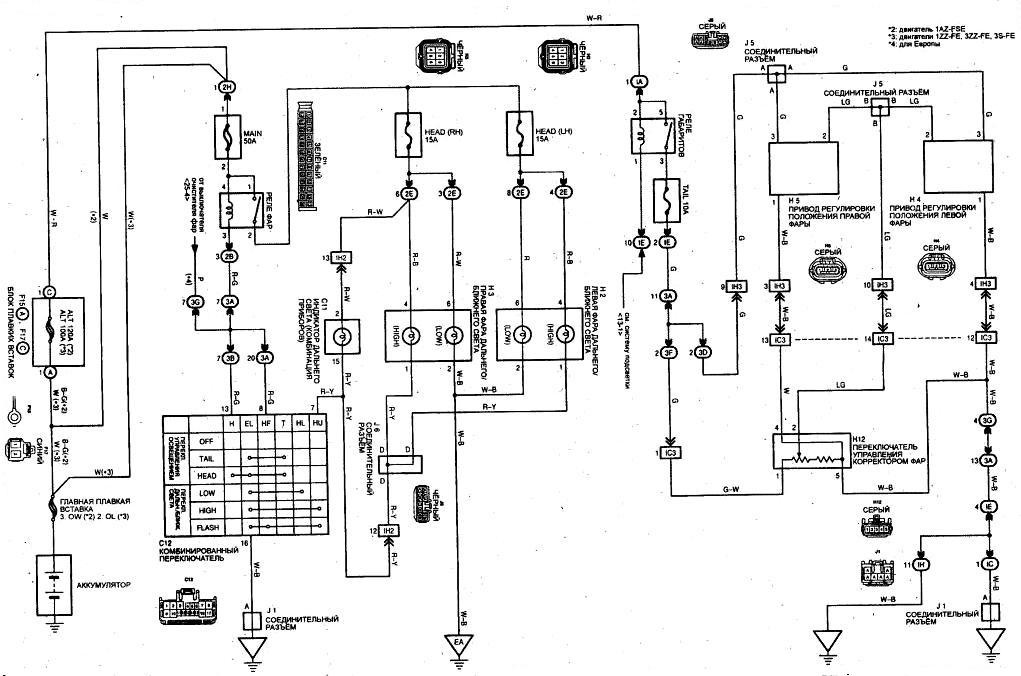
Схема системы регулирования положения фар (модели выпуска с 07/2000г.)