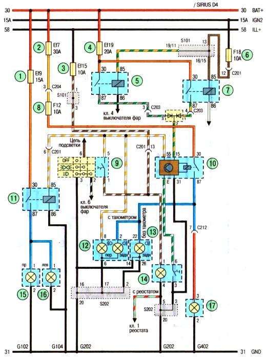
Схема противотуманных фар Авео Шевролет с кузовом хэтбек

Схема. Противотуманные фары (автомобиль с кузовом хэтчбек): 1, 2, 3,4- предохранители е моторном отсеке: 5- реле дальнего света фар; 6,8- предохранитель в панели приборов;7-реле ближнего света фар;9- переключатель наружного освещения и указателей поворота;10-реле заднего противотуманного фонаря;11- реле передних противотуманных фар;12- дополнительный дисплей в панели приборов;13-комбинация приборов; 14- выключатель заднего противотуманного фонаря;15- правая противотуманная фара;16- левая противотуманная фара;17-задний противотуманный фонарь