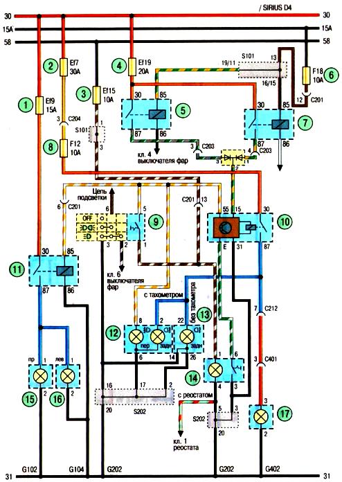
Схема противотуманных фар автомобиля Авео Шевролет

Схема. Противотуманные фары (автомобиль с кузовом седан): 1,2,3,4-предохранители в моторном отсеке; 5- реле дальнего света фар; 6,8- предохранитель в панели приборов;7- реле ближнего света фар;9- переключатель наружного освещения и указателей поворота;10-реле заднего противотуманного фонаря;11- реле передних противотуманных фар;12-дополнительный дисплей в панели приборов; 13-комбинация приборов; 14— выключатель заднего противотуманного фонаря;15 правая противотуманная фара;16- левая противотуманная фара;17-задний противотуманный фонарь