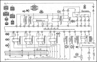
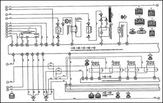
Схема системы управления двигателем и система иммобилайзера(1АZ-FSE) Tayota Avensis

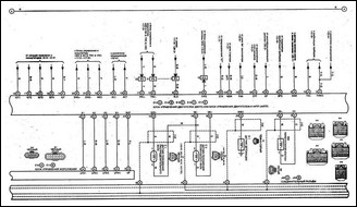
продолжение

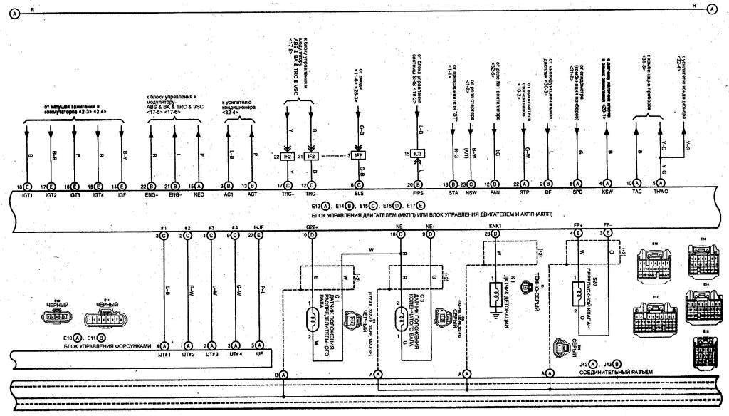
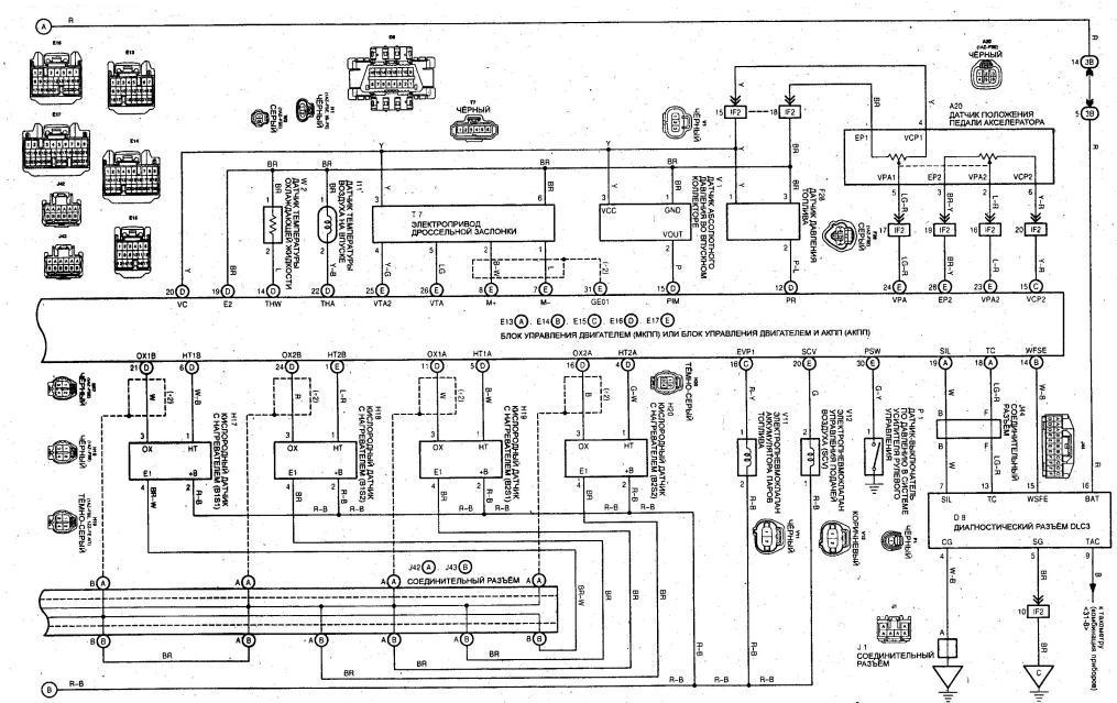
продолжение