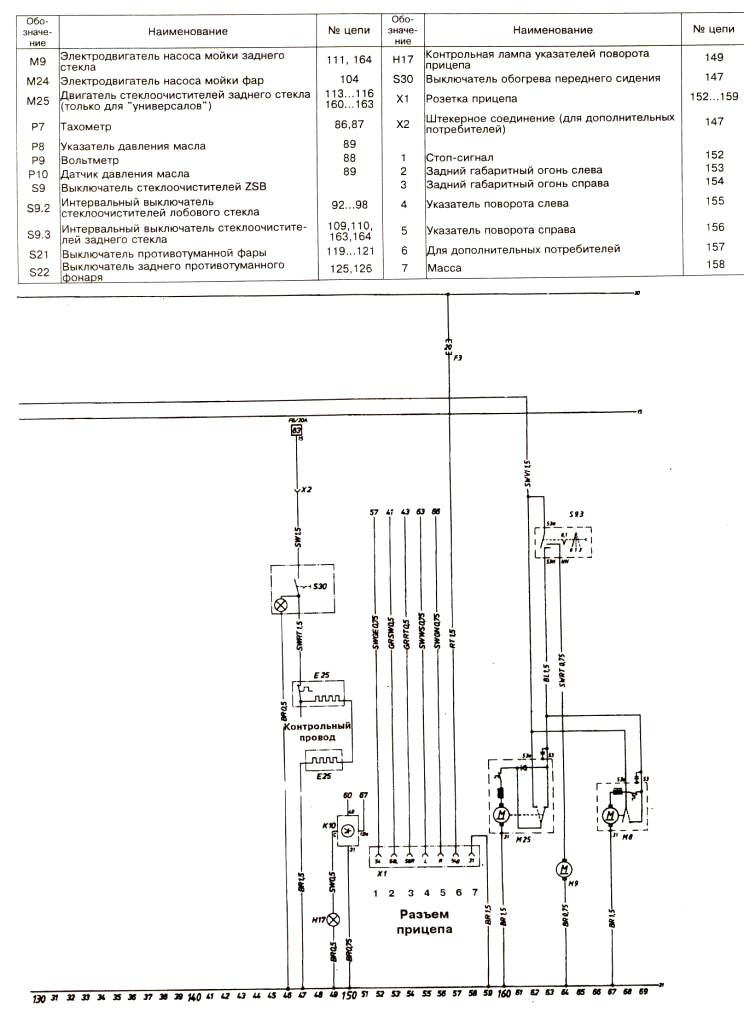
Схема Опель Кадетт Д