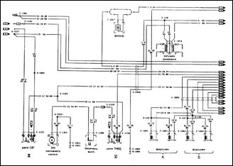
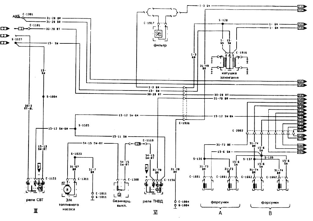
Принципиальная электросхема двигатель 1.4 ( CVH ) автомобиля FFiesta XR2i с левым рулем соответствующий нормативу 1504