Отопление салона автобуса и рабочего места водителя осуществляется жидкостной системой отопления, использующей тепло системы охлаждения двигателя и жидкостного подогревателя

Отопители салона имеют два режима работы – полный и частичный. Управление ими осуществляется с помощью двухпозиционных клавиш, расположенных на щитке приборов.

Для эффективного обогрева салона и обдува ветровых стекол необходимо поддерживать достаточно высокую температуру охлаждающей жидкости в системе охлаждения двигателя и обеспечивать циркуляцию жидкости по трубопроводам, что достигается работой жидкостного подогревателя и циркуляционного насоса, которые должны находиться в постоянно включенном состоянии.

Жидкостные подогреватели Webasto (Spheros) моделей Thermo Е200 и Thermo Е320 устанавливаются соответственно на автобусы ПАЗ-32053-07 и ПАЗ-4234

Установка подогревателя Thermo E

Подогреватель крепится при помощи четырех болтов М8

При необходимости использовать подкладное кольцо в соответствии с Din

Положение для установки
Расположение отверстий

Типовая табличка

Типовая табличка находится на месте защищенном от повреждений, и, если подогреватель установлен в автомобиле, типовая табличка должна быть хорошо видна (в противном случае следует использовать дубликат таблички)

На типовой табличке, обозначающей тип подогревателя должна иметься не удаляемая маркировка года его первого ввода в эксплуатацию путем удаления с таблички несоответствующих годов

Типовая табличка (образец)

Жидкостные подогреватели модели Thermo Е200 и Thermo Е-320 представляют собой автономную отопительную систему, работающую независимо от двигателя.

Отопитель предназначен для поддержания температуры жидкости (антифриза) в пределах достаточных для обогрева салона, размораживания ветровых стекол, предварительного разогрева двигателя.

При нагреве жидкости в котле до 85 °С подогреватель автоматически отключается. При охлаждении антифриза до 72 °С подогреватель включается.

Габаритные размеры подогревателя Thermo Е200/320: 1 - забор воздуха для горения; 2 - патрубок отвода выхлопных газов; 3 - напорный патрубок для топлива; 4 - обратный патрубок для топлива; 5 - впускной водяной патрубок; 6 - выпускной водяной патрубок; 7 - температурный сенсор; 8 - необходимая площадь для демонтажа корпуса горелки

Описание подогревателя содержится в его руководстве по эксплуатации, которое входит в комплект поставки автобуса.

Включение и пуск отопителя

Внимание! Перед включением отопителя следует убедиться в наличии достаточного количества жидкости в расширительном бачке и проверить положение вентильных кранов системы отопления автобуса.

Краны перед запуском должны находиться в открытом положении.

При включении отопителя загорается индикатор работы, блок управления запускает режим обычной эксплуатации и проверяет температуру охлаждающей жидкости.

Если температура охлаждающей жидкости ниже верхнего температурного порога, начинается этап предварительного запуска.

Включаются нагнетатель воздуха для сгорания и циркуляционный насос.

Примерно через 12 секунд (время предварительного запуска) появляется искра зажигания высокого напряжения.

Примерно через секунду после этого в топливном насосе открывается электромагнитный клапан, и поступающее топливо впрыскивается через распыляющую форсунку высокого давления в камеру сгорания.

В камере сгорания топливо смешивается с воздухом. Эта топливовоздушная смесь зажигается от искры зажигания и сгорает в камере сгорания.

Контроль пламени осуществляется датчиком пламени, встроенным в блок управления.

Примерно через 5 секунд после распознавания пламени блок управления выключает генератор запального разряда. До этого момента пламя стабилизируется и подогреватель еще не находится в режиме нагревания.

Работа в режиме нагревания

После стабилизации пламени подогреватель работает в режиме обычной эксплуатации. При превышении верхнего порога включения работа в режиме нагревания заканчивается и начинается этап продувки.

Электромагнитный клапан закрывается, пламя гаснет, но нагнетатель воздуха для сгорания и циркуляционный насос продолжают работать.

Примерно через 120 секунд нагнетатель воздуха для сгорания выключается и этап продувки заканчивается.

Подогреватель останавливается (перерыв в работе). Индикатор работы горит.

Подогреватель возобновляет работу в режиме горения при выходе за нижний порог переключения. Выполняются те же операции, что и при включении

Контроль температуры

При недостаточной скорости циркуляции охлаждающей жидкости или некачественном удалении воздуха из контура охлаждения температура при работе в режиме нагревания может подниматься слишком быстро.

Блок управления распознает слишком быстрый рост температуры и автоматически устанавливает верхний порог переключения на более низкие значения.

Чем быстрее повышение температуры, тем ниже устанавливается порог переключения для начала перерыва в работе. Повторное включение горелки

после перерыва в работе также выполняется при более низком пороге переключения.

Таким образом, предотвращается срабатывание защиты от перегрева из-за остаточного тепла.

Если повышение температуры (температурный градиент) снова находится в допустимых пределах, то пороги переключения снова устанавливаются на обычные значения (нижний порог переключения 72 °C, верхний порог переключения 85 °C).

Выключение

При выключении подогревателя процесс горения заканчивается. Индикатор работы гаснет и начинается этап продувки.

Электромагнитный клапан закрывается, пламя гаснет, нагнетатель воздуха для сгорания и циркуляционный насос продолжают работать.

Примерно через 120 секунд нагнетатель воздуха для сгорания выключается и этап продувки заканчивается.

Если во время этапа продувки возникает неполадка (например, распознавание пламени), этап продувки может продолжаться меньше 120 секунд. Во время этапа продувки разрешается повторное включение подогревателя.

После этапа продувки продолжительностью 30 секунд и последующего этапа предварительного запуска горелка запускается снова.

Указания по эксплуатации и обслуживанию

Внимание! Обслуживание и ремонт подогревателя должны проводить квалифицированные специалисты, прошедшие фирменное обучение в компании – изготовителе подогревателя (ф. Spheros и Webasto).

Перед открыванием подогревателя его следует отсоединить от бортовой сети автобуса. Подогреватель всегда следует отсоединять от бортовой сети автобуса до отсоединения штекера датчика температуры.

Выполнение отсоединения в обратной последовательности приводит к АВТОМАТИЧЕСКОЙ БЛОКИРОВКЕ подогревателя.

Перед отсоединением горелки от теплообменника следует отсоединить штекер датчика температуры.

В области подогревателя температура не должна превышать 85 °C (максимальная рабочая температура).

Превышение температуры может стать причиной неполадок в работе подогревателя и необратимых повреждений электронного оборудования.

Электрические кабели не должны иметь повреждений изоляции (например, в результате зажатия, теплового воздействия, перегибов, истирания и т.п.).

Кабель датчика температуры не должен подвергаться механическим нагрузкам (не тянуть за кабель, не переносить за него подогреватель и т.п.).

Запрещается использовать подогреватель без вытяжки выхлопных газов в закрытых помещениях (гаражах или мастерских) даже при предварительном задании времени из-за опасности отравления и удушья.

Это касается также работы в режиме горения во время настройки показателя CO2 в выхлопных газах.

Запрещается эксплуатировать подогреватель вблизи горючих материалов (листвы, сухой травы, бумаги, картона и т.п.).

При эксплуатации без охлаждающей жидкости (перегрев!) кожух подогревателя может достичь температуры воспламенения дизельного топлива!

Капающее или испаряющееся топливо не должно ни собираться, ни воспламеняться на горячих частях или электрических устройствах.

Отверстия воздухозаборного и выхлопного трубопроводов нужно регулярно проверять и при необходимости прочищать.

На АЗС и у установок для заправки подогреватель следует выключать из-за опасности взрыва.

В местах возможного образования горючих паров или пыли (например, вблизи топлива, угольной и древесной пыли, зернохранилищ и т.п.), подогреватель следует выключать из-за опасности взрыва.

Охлаждающая жидкость в отопительном контуре должна содержать не менее 20 % антифриза.

При проведении электросварочных работ в автобусе для защиты блока управления подогревателя необходимо отсоединить от аккумулятора главный электрический кабель (плюс) и заземлить его на корпус.

В случае возникновения отклонений от нормальной работы подогреватель автоматически блокируется.

Различают два вида блокировки подогревателя - аварийную блокировку при неполадках и блокировку.

Блокировки предназначены для защиты подогревателя от поломок в первую очередь из-за недопустимых термических нагрузок.

Термические нагрузки могут возникнуть по следующим причинам:

  • а) слишком низкая скорость циркуляции охлаждающей жидкости;
  • б) недостаточное количество охлаждающей жидкости (сухой перегрев);
  • в) отказ в работе циркуляционного насоса.

При блокировке подогревателя в зависимости от времени возникновения этап продувки может продолжаться до 120 секунд. Причину блокировки можно определить с помощью мигающих импульсов индикатора.

Неполадки при включении и во время пуска

Подогреватель находится в режиме аварийной блокировки. Двигатель сразу останавливается или не запускается.

Критерии неполадки:

  • 1) Короткое замыкание или прерывание работы компонентов электрооборудования:
  • а) двигатель горелки (останавливается сразу);
  • б) генератор запального разряда;
  • в) дополнительная система подогрева форсунки.
  • 2) Прерывание работы циркуляционного насоса.
  • 3) Распознавание пламени или преждевременное распознавание пламени датчиком пламени до включения искры зажигания высокого напряжения.
  • 4) Отсутствие пуска: отсутствие распознавания пламени до 15 секунд после открытия электромагнитного клапана.
  • 5) Датчик температуры выдает недопустимые значения температуры.
  • 6) Эксплуатация подогревателя вне допустимого рабочего температурного диапазона.
  • 7) При пуске двигателя или превышении длительности 20 секунд с момента запроса отопления не достигается нижний порог напряжения примерно 20,5 В.
  • 8) Превышение верхнего порога напряжения прим. 30 В при пуске двигателя или превышении длительности 6 секунд (только этап продувки, не блокировка при неисправностях).

Неполадки при работе в режиме нагревания

В случае неполадок при работе в режиме нагревания сначала выполняется переход на этап продувки длительностью 120 секунд. После этого подогреватель переходит в режим аварийной блокировки.

Критерии неполадки:

  1. Короткое замыкание циркуляционного насоса
  2. Короткое замыкание или прерывание работы других компонентов электрооборудования (двигатель, электромагнитный клапан, генератор запального разряда, система подогрева форсунки)
  3. Температура воды выше верхнего порога переключения.
  4. Датчик температуры выдает недопустимые значения температуры.
  5. Эксплуатация подогревателя вне допустимого рабочего температурного диапазона.
  6. Прерывание пламени (прерывание горения более чем на 15 секунд).
  7. При пуске двигателя или превышении длительности 20 секунд с момента запроса отопления не достигается нижний порог напряжения примерно 20,5 В.
  8. Превышение верхнего порога напряжения примерно 30 В при пуске двигателя или превышении длительности 6 секунд (выполняется только этап продувки без аварийной блокировки).
  9. Ошибка блока управления.

Неполадки на этапе продувки

Причины неполадки:

  1. Короткое замыкание или прерывание работы двигателя горелки (останавливается сразу).
  2. Прерывание работы циркуляционного насоса.
  3. Эксплуатация подогревателя вне допустимого температурного диапазона.
  4. При пуске двигателя или превышении длительности 20 секунд с момента запроса отопления не достигается нижний порог напряжения примерно 20,5 В.
  5. Превышение верхнего порога напряжения примерно 30 В при пуске двигателя или превышении длительности 6 секунд (выполняется только этап продувки без аварийной блокировки).
  6. Ошибка блока управления.

Отмена аварийной блокировки и удаление ошибки

Деблокировка неполадки выполняется при выключении подогревателя. После этого он сразу снова готов к пуску.

Внимание! Если блокировка при неполадках выполняется несколько раз подряд, то включается блокировка подогревателя.

Внимание! К снятию блокировки подогревателя допускается только персонал, прошедший обучение в компании Spheros (Webasto).

При появлении неисправности нужно в первую очередь проверить состояние предохранителей, штекерных разъёмов и проводки подогревателя, состояние полюсных выводов батареи и устранить найденные дефекты.

Внимание! Перед заменой предохранителя следует выполнить обнаружение ошибок.

Подогреватель следует отсоединить от бортовой сети и заменить предохранитель в обесточенном состоянии. Следует использовать предохранитель корректного размера.

После замены охлаждающей жидкости следует тщательно удалить воздух из системы охлаждения.

Неполное удаление воздуха может привести при работе в режиме нагревания к неполадкам, вызванным перегревом.

Признаком качественного удаления воздуха является почти бесшумная работа циркуляционного насоса.

Удаление воздуха из контура охлаждения

Открыть краны, открыть вентили для спуска воздуха на отопителях.

Залить охлаждающую жидкость до появления её в краниках на отопителях, закрыть краники и долить жидкость до максимальной отметки.

Запустить двигатель с повышенным числом холостых оборотов.

После открывания термостата двигателя выключить двигатель и проверить объем охлаждающей жидкости; при необходимости добавить охлаждающую жидкость.

При выключенном двигателе включить подогреватель с циркуляционным насосом и вентилятором отопителя автобуса.

После окончания времени охлаждения двигателя автобуса подогреватель должен включиться автоматически, а после достижения верхнего порога переключения он должен ограничить свою производительность.

Если подогреватель автоматически не включается, следует проверить, не сработала ли защита от перегрева подогревателя и не заблокирован ли подогреватель.

Разблокировать подогреватель и повторить процедуру удаления воздуха.

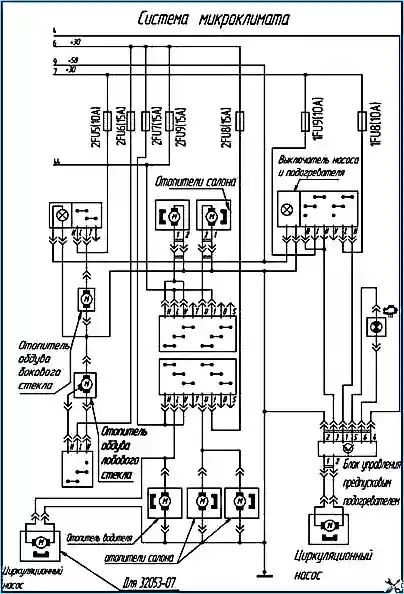
Схема системы микроклимата автобуса ПАЗ-4234, ПАЗ-32053-07

Схема системы микроклимата автобуса ПАЗ-4234, ПАЗ-32053-07 представлена на рисунке 3

Жидкостный отопитель Webasto модели DBW 160.02

Жидкостный отопитель Webasto модели DBW 160.02 может быть установлен на автобус ПАЗ-32053-07.

Отопитель модели DBW 300.59 может быть установлен на автобус ПАЗ-4234.

Жидкостной отопитель Webasto представляет собой автономную отопительную систему, работающую независимо от двигателя.

Отопитель в сочетании с системой охлаждения двигателя предназначен для обогрева салона, размораживания ветровых стекол, предварительного разогрева двигателя.

Включение отопителя

С включением отопителя загорается светодиод индикации режимов работы отопителя, и начинают работать нагнетатель воздуха для горения 16 (рис. 3), топливный насос 17 и циркуляционный насос охлаждающей жидкости.

Схема отопителя: 1 - электродвигатель вентилятора; 2 - муфта; 3 - источник напряжения высоковольтный; 4 - передача зубчатая; 5 - корпус горелки; 6 - наконечник электрода запального; 7- электромагнит; 8 - электрод запальный; 9 - форсунка; 10 - камера сгорания; 11 - термопредохранитель; 12 - датчики температуры; 13 - теплообменник; 14 - кожух; 15 - корпус вентилятора; 16 - крыльчатка вентилятора; 17- насос топливный; 18-электронагреватель; 19 - индикатор пламени; А - патрубок жидкостный выпускной; В - патрубок воздушный всасывающий; Г- патрубок газоотводящий; Ж - патрубок жидкостный впускной; Т - топливопровод

Приблизительно через 15 секунд открывается магнитный клапан 7 и топливо впрыскивается через форсунку 9 в камеру сгорания 10, где за счёт действия одновременно включаемой высоковольтной искры зажигания между электродами 8 происходит возгорание топлива.

После образования пламени индикатор пламени 19 выключает датчик искры зажигания.

Режим отапливания

По достижении отопителем рабочей температуры термостат регулировки обогрева берет на себя регулирование режимами работы отопителя.

За счет попеременного включения и выключения температура охлаждающей жидкости поддерживается на постоянном уровне.

Если температура в отопительном контуре поднимается выше верхней точки переключения, то магнитный клапан закрывается, прекращая тем самым подачу топлива, в результате чего пламя затухает.

Начинается режим продувки отопителя на выбеге, во время которого нагнетатель воздуха для горения и циркуляционный насос продолжают работать еще на протяжении 150 секунд, после чего они автоматически отключаются.

В регуляционной паузе циркуляционный насос продолжает работать, индикация режимов работы отопителя светится.

Если температура в отопительном контуре падает ниже нижней точки переключения, начинается новый процесс старта отопителя.

Выключение. С выключением отопителя прекращается процесс сгорания. Индикация режимов работы отопителя гаснет и начинается режим продувки отопителя.

Нагнетатель воздуха для горения и циркуляционный насос отключаются приблизительно через 150 секунд. Повторное включение отопителя во время режима продувки допускается.

При включении отопителя во время его продувки на выбеге после работы режим продувки прерывается и происходит новый старт.

Расход топлива для режима полной нагрузки DBW 160 - 2 л/ч, DBW 300 - 4 л/ч.

Указания по эксплуатации и обслуживанию

  1. Из-за опасности отравления и удушья подогреватель нельзя включать (в том числе и с программируемого таймера) в закрытых помещениях (например, в гаражах), если в них нет вытяжки. На АЗС, а также там, где могут образовываться горючие пары и пыль (вблизи топливных, угольных, древесных или зерновых складов и т.п.), подогреватель также должен быть выключен.
  2. Отверстия воздухозаборного и выхлопного трубопроводов нужно регулярно проверять и при необходимости прочищать.
  3. Для профилактики подогреватель нужно ежемесячно включать на 10 мин при холодном двигателе и минимальной мощности вентилятора автомобиля, а раз в год, не позже начала отопительного сезона, проверять на сервисе "Вебасто".
  4. При появлении сильного дыма, необычных шумах или запахе топлива подогреватель нужно немедленно выключить, заблокировать, удалив предохранитель, и проверить на сервисной станции "Вебасто".
  5. Температура вокруг блока управления подогревателя не должна превышать 85°С, иначе могут возникнуть необратимые повреждения его электроники.
  6. Охлаждающая жидкость должна содержать минимум 10% антифриза допущенных марок, ее уровень в контуре должен соответствовать норме. При обновлении охлаждающей жидкости необходимо тщательно удалить воздух из системы охлаждения и из подогревателя, включив его циркуляционный насос (если имеется отдельный выключатель насоса) или сам подогреватель и через 15...20 секунд выключив его.
  7. При проведении электросварочных работ в автобусе для защиты блока управления подогревателя необходимо отсоединить от аккумулятора главный электрический кабель (плюс) и заземлить его на корпус.
  8. Перед началом отопительного сезона нужно заменять топливный фильтр.
  9. В качестве горючего применяется дизельное топливо. Топливо должно сохранять способность к фильтрованию при любых температурах эксплуатации. При переходе на зимнее топливо необходимо перед эксплуатацией отопителя включить его на 15 минут для того, чтобы топливопроводы наполнились новым топливом.

При появлении неисправности нужно проверить все предохранители и штекерные разъёмы подогревателя и устранить найденные дефекты.

Если индикатор работы на переключателе не загорается при включении подогревателя, проверить и в случае неисправности заменить предохранитель.

Если индикатор загорается, но примерно через 30 сек гаснет, проверить предохранитель и в случае неисправности заменить его или вдавить кнопку ограничителя нагрева.

При перегреве устранить причину перегрева и затем:

  • - восполнить охлаждающую жидкость до предписанного объема;
  • - заменить температурный предохранитель на такой же (по цветовой маркировке);
  • - или вернуть кнопку ограничителя нагрева в прежнее положение.

Примечание: перед заменой температурного датчика или температурного предохранителя необходимо снять избыточное давление в системе охлаждения, открыв пробку радиатора.

Снять блокировку, произошедшую в результате возникновения неисправности, можно, выключив и снова включив отопитель.

Если эти меры не привели к устранению неисправностей, подогреватель необходимо предоставить на авторизованную сервисную станцию "Вебасто".

Поиск причин возникновения неисправностей отопителя Webasto проводится по нижеприведенной таблице быстрой диагностики.

Таблица быстрой диагностики

Таблица основывается только на явных, четко определяемых признаках неисправностей, и поэтому не может заменить детальные знания специализированных мастерских.