Причина неисправности

Способ устранения

Электродвигатель не работает

- Повреждены провода или окислились соединения проводов

Проверьте и восстановите соединения.

Замените поврежденные провода

- Перегорел предохранитель F18 в блоке предохранителей

Замените предохранитель

- Поврежден переключатель отопителя - напряжение не подается на выходные клеммы переключателя

Проверьте переключатель, при необходимости замените новым

- Зависание или износ щеток электродвигателя, обрыв в обмотке якоря или загрязнение коллектора

Проверьте электродвигатель, отремонтируйте или замените

Замыкание на «массу» обмотки якоря - при включении электродвигателя сгорает предохранитель

Замените электродвигатель

Электродвигатель работает только на одной скорости

Повреждены провода или окислились соединения проводов

Проверьте и восстановите соединения.

Замените поврежденные провода

- Поврежден переключатель отопителя

Проверьте переключатель, при необходимости замените новым

- Перегорел дополнительный резистор

Замените дополнительный резистор

Якорь электродвигателя вращается медленно

- Загрязнение или окисление коллектора, износ щеток

Зачистите коллектор, замените щетки

- Межвитковое замыкание в обмотке якоря

Замените электродвигатель

- Заедание вала якоря в подшипниках

Замените электродвигатель

Особенности работы электродвигателя отопителя для Euro3

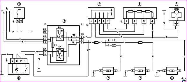
Схема включения электродвигателя показана на рисунке 1

Рис. 1. Схема включения электродвигателя вентилятора отопителя и элементов обогрева наружных зеркал и заднего стекла: 1 – выключатель зажигания; 2 – монтажный блок; 3 – переключатель электродвигателя отопителя; 4 – дополнительный резистор; 5 – электродвигатель отопителя; 6 – элемент обогрева заднего стекла; 7 – элемент обогрева наружного зеркала; 8 – выключатель обогрева заднего стекла с контрольной лампой включения; А – к источникам питания; К6 – дополнительное реле; К7 – реле включения обогрева заднего стекла

Для изменения частоты вращения вентилятора служит дополнительный резистор

Дополнительный резистор закреплен с левой стороны кожуха радиатора отопителя

В резисторе три спирали и предохранитель

При включении в цепь питания электродвигателя трех спиралей обеспечивается первая скорость вращения вентилятора

Если включены две спирали – включается вторая скорость, если включена одна спираль – третья скорость

При включении электродвигателя без резистора ротор вентилятора вращается с максимальной скоростью (3000 мин -1)

При неисправности электродвигатель рекомендуется заменять новым. Можно конечно зачистить коллектор

Чтобы зачистить коллектор можно не снимать электродвигатель с автомобиля. Достаточно снять водоотражательный щиток, защитный кожух электродвигателя, а затем крышку электродвигателя со щеткодержателем

Характеристики электродвигателя:

  • - частота вращения вала при нагрузке электродвигателя крыльчаткой при напряжении 12 вольт и температуре (25±10) º C, мин -1 – 3000;
  • - потребляемая сила тока при указанной нагрузке и частоте вращения – не более 18 А.