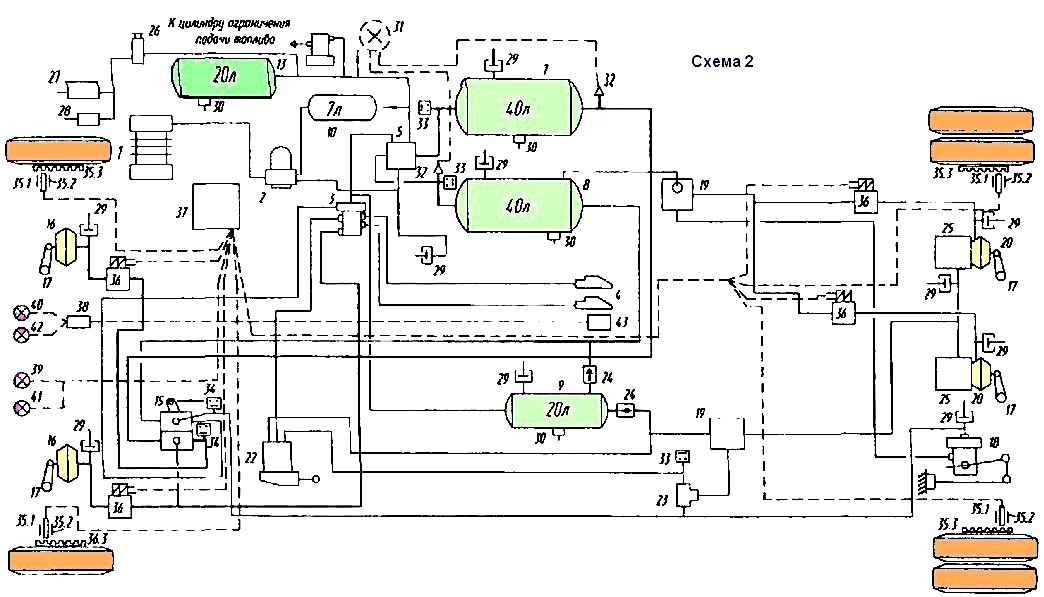
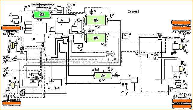
Принципиальная схема пневмопривода тормозов трехосных автомобилей показана на рис. 1, двухосных — на рис. 2

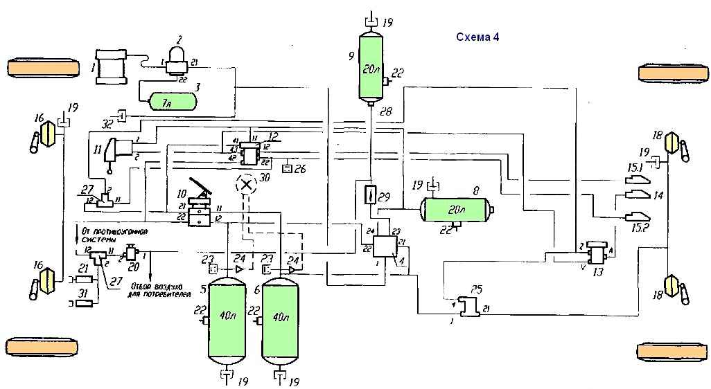
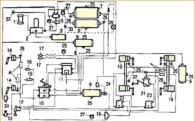
Принципиальная схема пневмопривода тормозов автомобилей МАЗ-631705, 631708, 642505, 642508 с трансмиссионным стояночным тормозом показана на рис. 3, автомобиля МАЗ-53 1605 с трансмиссионным стояночным тормозом — на рис. 4.

Схема принципиальная пневмопривода тормозов: 1 - компрессор; 5 - клапан защитный 4-контурныи; 7 - ресивер переднего контура; 8 - ресивер заднего контура; 9 - ресивер стояночного (запасного) тормоза и прицепа; 12 - ресивер заднего контура; 13 - ресивер потребителей; 15 - тормозной кран; 16 - камера тормозная передняя; 17 - рычаг тормозного кулака; 18 регулятор тормозных сил; 19 - клапан ускорительный; 20 - тормозные камеры задних тормозов; 22 - ручной тормозной кран; 23 - клапан двухмагистральный; 24 - клапан ускорительный; 25 - пружинные цилиндры; 27 - клапан управления прицепом; 28 - головка соединительная; 29 - кран вспомогательного тормоза; 30 - цилиндр привода заслонки вспомогатель­ного тормоза; 31 - цилиндр привода отключения подачи топлива (факультативный); 32 - обратный клапан; 33 - клапан контрольного вывода; 34 - клапан слива конденсата; 35 - манометр; 36 - манометрический датчик ресиверов; 38 - маномет­рический включатель сигнала торможения; 39 - указатель неисправности системы; 40 - датчик динамического состояния колеса; 40.1 чувствительный элемент; 40.2 - зажимная втулка чувствительного элемента; 40.3 - ротор датчика (индуктор); 41 - модулятор тормозного давления; 42 - электронный блок; 43 - соединение с АБС прицепного состава; 43.1 - кабель с разъемом; 43.2 - кабель спиральный; 44 - розетка парковочная; 47 - информационный модуль; 48 - лампа контрольная АБС тягача; 49 - лампа контрольная АБС прицепа; 50 - лампа диагностическая АБС; 51 - лампа контрольная питания АБС прицепа; 52 - плата монтажная; 53 - регулятор давления с адсорбером; 54 - ресивер регенерационный

Схема пневмопривода тормозов трехосных автомобилей

Схема принципиальная пневмопривода тормозов; 1 - компрессор; 2 - регулятор давления с адсорбером; 3 - клапан управления тормозами прицепа; 4 - головка соединительная; 5 - клапан защитный 4-контурный; 7 - ресивер переднего контура; 8 - ресивер заднего контура; 9 - ресивер стояночного (запасною) тормоза и прицепа; 12 - ресивер регенерации; (3 - ресивер потребителей; 15 - тормозной кран; 16 - камера тормозная передняя; 17 - рычаг тормозного кулака; 18 - регулятор тормозных сил; 19 - клапан ускорительный; 20 - тормозные камеры задних тормозов; 22 - ручной тормозной кран; 23 - клапан двухмагистральный; 24 - клапан обратный; 25 - пружинные цилиндры; 26 - кран вспомогательного тормоза; 27 - цилиндр привода заслонки вспомогательного тормоза; 28 - цилиндр привода отключения подачи топлива; 29 - клапан контрольного вывода; 30 - клапан слива конденсата; 31 - манометр; 32 - манометрический датчик ресиверов; 33 - датчик минимального давления; 34 -- манометрический включатель сигнала торможения; 35.1 - чувствительный элемент; 35.2 - зажимная втулка чувствительною элемента; 35.3 ротор датчика (индуктор); 36 - модулятор тормозного давления; 37 - электронный блок; 38 - информационный модуль; 39 - лампа контрольная АБС тягача; 40 - лампа контрольная АБС прицепа; 41 - пампа диагностическая АБС; 42 - лампа контрольною питания АБС прицепа; 43 - розетка парковочная

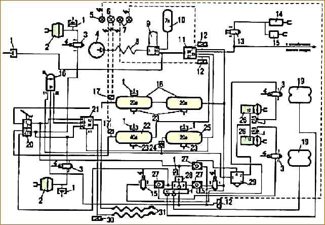
Схема двухосных автомобилей

Схема принципиальная пневмопривода тормозов: 1 - компрессор; 2 - регулятор давления с адсорбером (осуши­телем сжатого воздуха); 3 - ресивер регенерации; 4 - клапан защитный четырехконтурный; 5 - ресивер переднего рабочего контура; 6 - ресивер заднего рабочего контура; 7 - ресивер заднего рабочего контура; 8 - ресивер пневматического стояночного тормоза и питания прицепа; 9 - ресивер контура потребителей; 10 кран рабочей тормозной системы; 11 - кран пневматического стояночного тормоза; 12 - кран управления тормозами прицепа по двухпроводному приводу; 13 - кран управления тормозами прицепа по однопроводному приводу; 14 - головка соединительная автоматическая однопровод­ного привода прицепа; 15 - головка соединительная автоматическая двухпроводного привода прицепа; 15.1 - головка питающей магистрали (красная крышка); 15.2 - головка управляющей магистрали (желтая крышка); 16 - камера тормозная переднего моста; 17 - камера тормозная среднего моста; 18 - камера тормозная заднего моста; 19 - клапан контрольного вывода; 20 - клапан вспомогательной тормозной системы; 21 - цилиндр заслонки моторною тормоза; 22 - клапан слива конденсата; 23 - датчик аварийного давления; 24 - датчик давления; 25 - датчик «стоп-сигнала», 26 - ускорительный клапан; 27 - клапан двухмагистральный; 28 - кран шинный; 29 - клапан обратный; 30 - манометры в кабине водителя; 31 - цилиндр останова двигателя (на ТНВД); 32 - клапан буксирный (под передней поперечиной)

Схема пневмопривода тормозов автомобилей МАЗ-631705, 631708, 642505, 642508

Схема принципиальная пневмопривода тормозов: 1 - компрессор; 2 - регулятор давления с адсорбером (осуши­телем сжатого воздуха); 3 - ресивер регенерации; 4 - клапан защитный четырехконтурный; 5 - ресивер переднего рабочего контура; 6 - ресивер заднего рабочего контура; 7 - ресивер заднего рабочего контура; 8 - ресивер пневматического стояночного тормоза и питания прицепа; 9 - ресивер контура потребителей; 10 кран рабочей тормозной системы; 11 - кран пневматического стояночного тормоза; 12 - кран управления тормозами прицепа по двухпроводному приводу; 13 - кран управления тормозами прицепа по однопроводному приводу; 14 - головка соединительная автоматическая однопроводного привода прицепа; 15 - головка соединительная автоматическая двухпроводного привода прицепа; 15.1 головка питающей магистрали (красная крышка); 15.2 - головка управляющей магистрали (желтая крышка); 16 - камера тормозная переднего моста; 17 - камера тормозная среднего моста; 18 - камера тормозная заднего моста; 19 - клапан контрольного вывода; 20 - клапан вспомогательной тормозной системы; 21 - цилиндр заслонки моторною тормоза; 22 - клапан слива конденсата; 23 - датчик аварийного давления; 24 - датчик давления; 25 - датчик «стоп-сигнала», 26 - ускорительный клапан; 27 - клапан двухмагистральный; 28 - кран шинный; 29 - клапан обратный; 30 - манометры в кабине водителя; 31 - цилиндр останова двигателя (на ТНВД); 32 - клапан буксирный (под передней поперечиной)

Схема автомобиля МАЗ-53 1605 с трансмиссионным стояночным тормозом

Рис. 5. Принципиальная схема пневматического привода тормозов трехосных автомобилей МАЗ без АБС: 1 – компрессор; 2 – влагоотделитель; 3 – регулятор давления; 4 – противозамерзатель; 5 – четырехконтурный защитный клапан; 6 – воздушный баллон заднего контура; 7 – воздушный баллон переднего контура; 8 – общий воздушный баллон (мокрый); 9 – воздушный баллон стояночной системы и полуприцепа; 10 – тормозной кран; 11 – клапан управления тормозами полуприцепа; 12 – кран управления аварийным тормозом; 13 – кран управления вспомогательным тормозом; 14 – передняя тормозная камера; 15 – пневмоцилиндр заслонки; 16 – пневмоцилиндр скобы ТНВД; 17 – соединительные головки; 18 – двухмагистральный клапан; 19 – тормозная камера с пружинным энергоаккумулятором; 20 – ускорительный клапан рабочей системы; 21 – регулятор тормозных сил; 22 – упругий элемент регулятора тормозных сил (РТС); 23 – ускорительный клапан аварийной системы; 24 – обратный клапан; 25 – клапан слива конденсата; 26 – клапан контрольного вывода; 27, 29, 30 – датчики; 28 – манометр; 31 – буксирный клапан

Принципиальная схема пневматического привода тормозов трехосных автомобилей МАЗ без АБС

Принципиальная схема пневматического привода тормозов двухосных автомобилей МАЗ без АБС: 1 - компрессор; 2 - влагоотделитель; 3 - регулятор давления; 4 - четырехконтурный защитный клапан; 5 - противозамерзатель; 6 - воздушный баллон общий (мокрый); 7 - воздушный баллон заднего контура; 8 - воздушный баллон переднего контура; 9 - воздушный баллон стояночной системы и полуприцепа; 10 - тормозной кран; 11 - клапан управления тормозами полуприцепа; 12 - кран управления аварийным тормозом; 13 - кран управления вспомогательным тормозом; 14 - передняя тормозная камера; 15 - пневмоцилиндр заслонки; 16 - пневмоцилиндр скобы ТНВД; 17 - двухмагистральный клапан; 18 - ускорительный клапан аварийной системы; 19 - тормозная камера с пружинным энергоаккумулятором; 20 - регулятор тормозных сил; 21 - упругий элемент РТС; 22 - соединительные головки; 23 - клапан слива конденсата; 24 - клапан контрольного вывода; 25, 26, 27 - датчики; 28 - манометр; 29 - обратный клапан; 30 - буксирный клапан

Принципиальная схема пневматического привода тормозов двухосных автомобилей МАЗ без АБС

Принципиальная схема пневматического привода тормозов двухосных автомобилей МАЗ с АБС: 1 - компрессор; 2 - осушитель воздуха с регулятором давления; 3 - воздушный баллон регенерации; 4 - модуляторы АБС; 5 - четырехконтурный защитный клапан; 6 - воздушный баллон заднего контура; 7 - воздушный баллон переднего контура; 8 - воздушный баллон потребителей; 9 - воздушный баллон стояночной системы и полуприцепа; 10 - тормозной кран; 11 - клапан управления тормозами полуприцепа; 12 - кран управления аварийным тормозом; 13 - кран управления вспомогательным тормозом; 14 - передняя тормозная камера; 15 - пневмоцилиндр заслонки; 16 - пневмоцилиндр скобы ТНВД; 17 - соединительные головки; 18 - двухмагистральный клапан; 19 - тормозная камера с пружинным энергоаккумулятором; 20 - ускорительный клапан рабочей системы; 21 - регулятор тормозных сил; 22 - упругий элемент РТС; 23 - ускорительный клапан аварийной системы; 24 - обратный клапан; 25 - клапан слива конденсата; 26 - клапан контрольного вывода; 27, 29, 30 - датчики; 28 - манометр; 31 - пропорциональный клапан; 32 - буксирный клапан

Принципиальная схема пневматического привода тормозов двухосных автомобилей МАЗ с АБС

Принципиальная схема пневматического привода тормозов двухосных автомобилей МАЗ 5440 с АБС: 1 - клапан контрольного вывода; 2 - передняя тормозная камера; 3 - модуляторы АБС; 4 - компрессор; 5 - сигнализатор стояночной тормозной системы; 6 - двойной манометр; 7 - сигнализаторы аварийного давления в контурах; 8 - охладитель воздуха; 9 - осушитель воздуха с регулятором давления; 10 - продувочный ресивер; 11 - четырехконтурный защитный клапан; 12 - нормально замкнутые датчики; 13 - клапан управления вспомогательной тормозной системой; 14 - цилиндр управления заслонкой вспомогательной тормозной системы; 15 - цилиндр управления подачей топлива; 16 - тормозной кран привода стояночной тормозной системы; 17 - клапаны контрольного вывода; 18 - ресиверы заднего контура; 19 - пневматические упругие элементы задней подвески; 20 - тормозной кран привода рабочей тормозной системы; 21 - клапан управления тормозами прицепа; 22 - ресиверы переднего контура; 23 - клапан слива конденсата; 24 - обратный клапан; 25 - ресиверы стояночной тормозной системы; 26 - тормозная камера с энергоаккумулятором; 27 - двухмагистральный клапан; 28 - регулятор тормозных сил; 29 - ускорительный клапан привода стояночной тормозной системы; 30 - нормально разомкнутый датчик

Принципиальная схема пневматического привода тормозов двухосных автомобилей МАЗ 5440 с АБС

Схема пневматического привода тормозов двухосных автомобилей с двойным защитным клапаном: 1 - компрессор; 2 - влагоотделитель; 3 - регулятор давления; 4 - конденсационный воздушный баллон; 5 - двойной защитный клапан; 6 - клапан контрольного вывода; 7 - одинарный защитный клапан; 8 - воздушный баллон переднего контура; 9 - воздушный баллон заднего контура; 10 - воздушный баллон для потребителей; 11 - кран управления вспомогательным тормозом; 12 - цилиндр выключения подачи топлива; 13 - пневмоцилиндр управления вспомогательным тормозом; 14 - обратный клапан; 15 - клапан управления тормозами полуприцепа по двухпроводной схеме; 16 - клапан управления тормозами полуприцепа по однопроводной схеме; 17 - кран управления стояночным тормозом; 18 - тормозной кран; 19 - ускорительный клапан; 20 - регулятор тормозных сил; 21 - тормозная камера с пружинным энергоаккумулятором; 22 - передняя тормозная камера; 23 - двухмагистральный клапан; 24 - разобщительный кран; 25 - соединительная головка; 26 - противозамерзатель; 27 - выключатель (датчик); 28 - выключатель сигнала торможения; 29 - датчик; 30 - клапан слива конденсата

Схема пневматического привода тормозов двухосных автомобилей с двойным защитным клапаном