Принцип действия системы Common Rail Sistem 2

Топливная система аккумуляторного типа - Commonrailsistem 2 (СЕЗ2) с электронным управлением подачей топлива производства фирмы Robert Bosch (Германия).

CRS2 BOSCH с электронным блоком управления обеспечивает:

  • - точную дозировку цикловой подачи топлива для каждого рабочего режима;
  • - регулировку углов опережения впрыска топлива в зависимости от оборотов, нагрузки, температуры;
  • - легкий пуск двигателя с минимальным выбросом вредных веществ в атмосферу при любых температурных условиях;
  • - корректировку процесса топливоподачи в зависимости от условий окружающей среды с целью снижения выбросов вредных веществ;
  • - совместимость с электронным блоком управления автомобиля (ABS, ASR, круиз-контроль и др.).

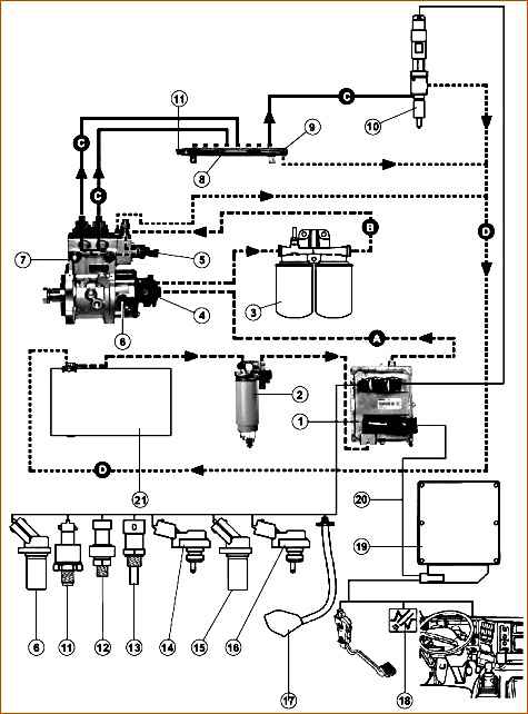
Составные части электронной системы впрыска топлива "Common Rail Sistem 2": 1 - электронный блок управления двигателя с охладителем (ЭБУ) (650.3763010); 2 - фильтр грубой очистки топлива (устанавливается потребителем); 3 - фильтры тонкой очистки топлива (650.1028010 - в сборе); 4 - топливоподкачивающий; 5 - электромагнитный клапан-дозатор насоса топливного (650.1111674); 6 - датчик частоты вращения вала топливного (датчик фазы); 7 - насос топливный (650.1111005); 8 - рампа (650.1112552); 9 – перепускной клапан; 10 - форсунки (650.1112010); 11 - датчик давления в рампе (650.1130540); 12 - датчик давления масла (650.1130552); 13 - датчик температуры в контуре системы охлаждения (650.1130556); 14 - датчик давления и температуры воздуха во впускном коллекторе (650.1130548); 15 - датчик частоты вращения коленчатого вала двигателя (650.1130544); 16 - датчик давления и температуры топлива; 17 - муфта отключения вентилятора; 18 - аварийный сигнализатор (ChekEngen); 19 - Электронный блок управления транспортным средством; 20 – шлейф. Гидравлические контуры: (А) - система всасывания; (В) - система низкого давления; (С) - система высокого давления; (D) - система возврата в топливный бак (21).

Топливная система работает следующим образом:

Топливо из топливного бака через фильтр-отстойник грубой очистки и охладитель электронного блока управления засасывается топливоподкачивающим насосом и под давлением 700-800 кПа (7-8 кгс/см 2) подается в фильтр тонкой очистки с очень высокой степенью очистки, так как система CommonRail более чувствительна к загрязнению, чем системы с обычным плунжерным топливным насосом.

Далее топливо поступает в топливный насос высокого давления, который имеет две секции, каждая из которых запитывается через дозирующее устройство с электроклапаном.

Из топливного насоса топливо под давлением поступает в общий топливопровод-накопитель (рампу) и далее по индивидуальным топливопроводам подводится к каждой форсунке.

Форсунки подают топливо под давлением в камеру сгорания, продолжительность впрыскивания определяется длительностью электрического импульса от электронного блока управления двигателя.

Пиковый электроимпульс на форсунку характеризуется напряжением до 80 В и 20 А.

Впрыскивание топлива осуществляется ступенчато:

  • - пилотный впрыск (1-3 %) при ранних углах опережения впрыскивания - для снижения шума двигателя;
  • - основной впрыск (94-96 %);
  • - дополнительный впрыск после основного - для снижения дымности отработавших газов (1-5 %).
Расположение датчика температуры охлаждающей жидкости на двигателе (вид спереди): 6 - Датчик температуры охлаждающей жидкости

Баланс впрыскиваемого топлива для указанных впрысков определяется режимом работы двигателя.

Электроклапаны позволяют регулировать давление топлива, поступающего в надплунжерное пространство топливного насоса.

В штуцерах рампы на входе в трубопроводы высокого давления находятся гидравлические ограничители расхода топлива (по одному на каждый цилиндр), которые перекрывают подачу топлива в форсунки при превышении заданной длительности впрыска (например, при засорении форсунки).

После устранения отказа форсунки нормальная работоспособность ограничителя восстанавливается автоматически.

Датчики, расположенные на двигателе, передают информацию на электронный блок управления о работе систем.

Электронный блок управления использует эту информацию для управления впрыском и подачи сигнала о работе других систем на приборный щиток, и управления исполнительными механизмами, обеспечивающими работу двигателя.

Эта информация поступает от следующих датчиков (см. Рис. 3):

  • - датчик давления в рампе (1);
  • - датчик фазы (2);
  • - датчик температуры и давления воздуха во впускном коллекторе (3);
  • - датчик частоты вращения двигателя (4) (на картере маховика);
  • - датчик давления масла (5);
Датчики системы управления двигателем: 1 - датчик давления в рампе; 2 - датчик фазы; 3 - датчик температуры и давления воздуха во впускном коллекторе; 4 - датчик частоты вращения коленчатого вала (на картере маховика); 5 - датчик давления масла; 6 - датчик температуры охлаждающей жидкости; 7 - датчик температуры и давления топлива; - датчик режима работы вентилятора (встроен в муфту включения вентилятора)
  • - датчик температуры охлаждающей жидкости (6) (см. Рис. 3);
  • - датчик температуры и давления топлива (7);
  • - датчик режима работы вентилятора (встроен в муфту включения вентилятора).
Электронный блок управления (ЭБУ)

Электронный блок управления (ЭБУ)

Электронный блок управления (см. Рис. 4а) получает информацию от датчиков и вычислительного блока, управляющего автомобилем.

В зависимости от параметров на входе, этот блок управляет впрыском топлива и рядом вспомогательных функций (вентилятором двигателя).

Сигнализаторы (лампочки, светосигналы), расположенные на панели приборов

Этот блок информирует водителя о состоянии системы впрыска топлива посредством сигнализаторов (лампочек, светосигналов), расположенных на панели приборов (см. Рис. 46), а в случае какой-либо неисправности он работает в аварийном режиме.

Полнопоточный фильтр отстойник с влагоотделителем, ручным топливозакачиавающим насосом и сменным фильтрующим элементом: 1 - фильтр автомобиля МАЗ; 2 - фильтр автомобиля Урал

Фильтр грубой очистки топлива. (см. Рис. 5) Полнопоточный фильтр-отстойник с влагоотделителем, ручным топливозакачивающим насосом и сменным фильтрующим элементом (устанавливается на автомобиле). (1) - фильтр автомобиля МАЗ, (2) - фильтр автомобиля “Урал”.

Фильтр тонкой очистки топлива

Фильтр тонкой очистки топлива. (см. Рис. 6) Полнопоточный фильтр с двумя сменными фильтрующими элементами и устройством для автоматического подогрева топлива в холодное время года.

Насос топливный высокого давления

Насос топливный высокого давления. (см. Рис. 7)

С шестеренчатым топливоподкачивающим насосом и двумя плунжерными секциями высокого давления, с шестеренчатым приводом; передаточное отношение привода 0,5:1.

Рампа высокого давления

Рампа высокого давления (см. Рис. 8)

Она обеспечивает связь между насосом топливными форсунками.

Рампа оборудована:

  • - датчиком давления,
  • - перепускным клапаном.

Перепускной клапан предохраняет контур высокого давления от избыточного давления за счет отвода топлива в систему возврата в бак. Тарирование перепускного клапана: 1650± 50 бар.

Датчик давления в рампе при 5-ти вольтовом напряжении питания выдаёт на выходе напряжение в пределах 0,5 - 4,5 вольт, в зависимости от величины замеренного давления.

Информация об этой величине передаётся ЭБУ двигателя.

Электроуправляемая форсунка

Электроуправляемая форсунка (см. Рис. 9)

В состав такой форсунки входит электроклапан, который управляет открытием и закрытием распылителя.

Электроуправляемая форсунка не ремонтируется. Уплотнительные прокладки следует обязательно заменить после каждого демонтажа. Зажимы не поляризованы.

Штуцер подвода топлива к форсунке. (650.1112154)

Оснащен устройством, предохраняющим его от вращения при помощи двух шариков. Этот штуцер, как и его уплотнение, надо обязательно менять при каждом демонтаже.

Датчик фазы

Датчик фазы. (см. Рис.10) Этот датчик индуктивного типа выдаёт синусоидальное напряжение, вызванное прохождением впадин маховика и зубчатого колеса насоса.

Частота этого сигнала пропорциональна скорости вращения двигателя. На маховике имеется 58 впадин.

Датчик температуры охлаждающей жидкости

Датчик температуры охлаждающей жидкости. (см. Рис. 11)

Датчик давления и температуры воздуха во впускном коллекторе

Датчик давления и температуры воздуха во впускном коллекторе. (см. Рис. 12) В одном датчике встроено 2 измеряющих элемента.

При 5-ти вольтовом напряжении питания этот датчик выдаёт на выходе напряжение в пределах 0,5 В и 4,5 В.

  • Технические данные (между зажимами 1 и 2).

Температура (º C) – Сопротивление (Q):

0 – 6600 → 5900;

10 – 4200 → 3800;

20 – 2760 → 2500;

30 – 1870 → 1700;

40 – 1280 → 1180;

50 – 900 → 830.

Датчик давления масла. (см. Рис. 13)

Датчик давления масла

При 5-ти вольтовом напряжении питания этот датчик выдаёт определенное напряжение, зависящее от давления в масляном контуре (от 0 до 7 бар).

Датчик засорения топливных фильтров

Датчик засорения топливных фильтров. (см. Рис. 14) Переключается тогда, когда расхождение в давлениях между Р1 (1) и Р2 (2) доходит примерно до 3 бар.

Информация о засорении фильтров передаётся на дисплей только при горячем двигателе (во избежание выявления неисправностей, появляющихся при пиковой ситуации по давлению или из-за повышения вязкости топлива в холодное время года).

Муфта включения вентилятора

Муфта включения вентилятора. (см. Рис. 15)

Муфта включения вентилятора состоит из датчика частоты вращения, контрольного электроклапана вискомуфты.

Электронный вычислительный блок управляет вискомуфтой посредством электроклапана по мере востребованного двигателем параметра (температура, режим сниженной эффективности, включение отопителя или кондиционера).

Настоящая система работает при очень высоком давлении впрыска (до 1400 бар.) с током среднего напряжения.

Прежде чем начать разборку, провести тщательную чистку системы и после этого принять все необходимые меры предосторожности во избежание попадания в неё какого-либо загрязнения.

Использовать чистый растворитель и продувать сжатым воздухом. В режиме нормальной работы, после остановки автомобиля, в контуре высокого давления давление падает быстро (1-3 мин).

Необходимо убедиться в отсутствии давления в контуре, создав утечку топлива, ослабляя штуцер форсунки.

Все работы над системой впрыска должны выполняться при остановленном двигателе.

Ремонт следует выполнять в чистом помещении, защищенном от пыли, при использовании подходящих средств и инструментов. Использование перчаток из волокнистой материи запрещено.

Тщательно почистить детали растворителем и внимательно проверить их.

Использовать кисти лучшего сорта, проверив их чистоту и состояние. Использование волокнистой и грязной ветоши запрещено.

Заглушить все отверстия специальными пробками и заглушками, как только демонтировали трубопроводы.

Избегать применения сжатого воздуха. Скобы крепления форсунок не ремонтируются.

В случае выхода их из строя, необходима замена.

При испытании работы форсунок действовать с большой осторожностью, чтобы не пострадать от струи распыленного топлива или утечки под высоким давлением.

Соблюсти хронологический порядок операций по разборке и сборке, описанный в руководстве по ремонту.

При повторном монтаже не вносить никакой модификации, а также не прикладывать чрезмерного усилия.

При необходимости заменить деталь. Всегда затягивать до рекомендованного момента затяжки.

Прокачку контура выполнять, не пользуясь стартером.

При соблюдении вышеприведенных рекомендаций, качество и надёжность системы “CommonRail” обеспечены.

У новых трубок внутренние поверхности покрыты защитным антикоррозионным веществом. Трубки следует промывать и протирать техническим спиртом и затем немедленно ставить на место во избежание образования коррозии.