Стартер представляет собой гер­метичный электродвигатель постоянного тока последовательного возбуждения с электромагнитным тяговым реле и при­водом с храповым механизмом свободного хода

Расположение стартера на силовом агрегате

Включение стартера дистанционное.

Шестерня привода входит в зацепление с венцом маховика принудительно с помо­щью электромагнитного тягового реле.

Стартер выполнен для работы в однопроводной схеме, где вторым проводом служит масса двигателя.

Стартер: 1 - щеточный коллекторный узел; 2 - перемычка; 3 - тяговое реле; 4 - рычаг; 5 - привод; 6 - якорь

На двигателях КамАЗ установлен стар­тер СТ142Б (рис.1), номинальное напря­жение которого 24 В, номинальная мощ­ность 7,7 кВт, ток холостого хода при на­пряжении 24 В должен быть не более 130 А.

Передаточное число двигатель — стартер равно 11,3.

В крышке помещены на четырех по­люсах обмотки возбуждения из медного прямоугольного провода.

Обмотки соеди­нены параллельно-последовательно, в. этом случае сопротивление четырех катушек (на четырех полюсах) равно сопротивле­нию одной катушки.

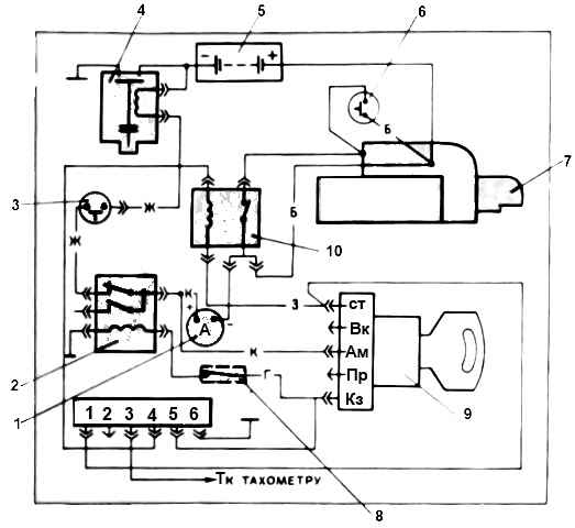
Схема подключения стартера: 1 - амперметр; 3 - кнопочный выключатель массы; 4 - выключатель массы; 5 - аккумуляторная батарея; 6 - дублирующий выключатель стартера; 7 - стартер; 8 - предохранитель; 9 - выключатель приборов и стартера; 10 - реле стартера РС-530; Б - белый; Г - голубой; Ж - желтый; З - зеленый; К - красный

Щеткодержатели укреплены на травер­се, которая крепится к крышке четырьмя болтами.

Детали стартера и элементов включения: 3 - тяговое реле; 4 - рычаг; 5 - привод; 6 - якорь; 7 - дублирующий выключатель стартера; 8 - изолированная щетка; 9 - неизолированная щетка; 10 - сильфон; 11 - крышка со стороны привода; 12 - выключатель приборов и стартера; 13 - держатель подшипника; 14 - реле стартера; 15 - траверса; 16 - крышка со стороны коллектора

В каждом щеткодержателе находятся две щетки, прижимаемые к коллек­тору пружинами.

Якорь вращается в трех скользящих подшипниках, вкладыши которых смазываются турбинным мас­лом 22 (можно применять моторное мас­ло) .

В крышках стартера и промежуточной опоре имеются масляные резервуары с фальцами, закрытыми герметично.

Гер­метизация стартера осуществляется с помощью уплотнительных колец круглого поперечного сечения.

Выводные болты стартера и тягового реле уплотнены рези­новыми шайбами, а якорь тягового реле защищен резиновым сильфоном.

Вал стартера у промежуточной опоры со стороны привода защищен резиновой армированной манжетой.

Крышка со сто­роны коллектора выполнена без смотровых окон.

При разборке и сборке стартера необходимо тщательно следить за состоя­нием прокладок и мест их прилегания, с тем чтобы не нарушить герметизацию старте­ра.

Тяговое реле стартера установлено на его корпусе, при перемещении якоря замыкаются контакты тягового реле та­рельчатым диском и шестерня муфты привода принудительно вводится в зацеп­ление с венцом маховика.

Перемещение механизма привода происходит по прямым шлицам вала якоря.

Тяговое реле имеет контакты и две обмотки: втягивающую и удерживающую.

Обмотки намотаны на латунную втулку, причем вначале намотана втягивающая, а затем удерживающая.

Сопротивление удерживающей обмотки больше, чем со­противление втягивающей. Начала обеих обмоток соединены с выводом, закреплен­ным на пластмассовой крышке.

Конец втягивающей обмотки соединены с вывод­ным болтом, а конец удерживающей — с корпусом.

Ход якоря тягового реле при включении стартера составляет около 20 мм.

При таком воздушном зазоре необ­ходим большой магнитный поток для пере­мещения якоря (усилие притяжения про­порционально квадрату магнитного пото­ка).

Поэтому в момент включения стар­тера магнитный поток создается одновре­менно втягивающей и удерживающей об­мотками, а как только в конце перемеще­ния якоря тягового реле контакты его замкнутся и стартер включится, магнитный поток втягивающей обмотки (ток в обмот­ке) исчезнет, так как контакты тягового реле при замыкании шунтируют цепь пита­ния и втягивающей обмотки.

Механизм привода стартера: 1 - направляющая втулка; 2, 10 - замковые кольца; 3 - втулка отводки (выполнена заодно с корпусом); 4 - резиновое кольцо; 5 - корпус; 6 - стальная шайба; 7 - пружина; 8 - ведущая полумуфта; 9 - конусное кольцо; 11 - штифт; 12 - сухарь; 13 - ведомая полумуфта

На стартере применен храповой меха­низм привода, показанный на рисунке

Де­тали привода расположены на направляю­щей втулке 1, имеющей прямые внутрен­ние шлицы и многозаходную ленточную на­ружную резьбу.

Втулка вместе с приводом может перемещаться по шлицам вала стартера. На наружной резьбе втулки 1 расположена ведущая полумуфта 8.

Ведо­мая полумуфта 13 выполнена за одно целое с шестерней и может свободно вращаться на втулке 1 в бронзовых графитизированных подшипниках.

Торцы полумуфт снаб­жены зубцами и прижимаются один к дру­гому пружиной 7.

Ведомая полумуфта 13 заперта в корпусе 5 замковым кольцом 10. Замковое кольцо 2 удерживает корпус 5 от перемещения на втулке 1.

Для аморти­зации ударов при включении стартера под пружиной 7 размещены стальная шай­ба 6 и резиновое кольцо 4.

Для предотвращения изнашивания зубьев храповой муфты и снижения шума в момент, когда двигатель пущен, а стартер еще не выключен, предусмотрен механизм блокировки.

Внутри ведомой полумуфты 13 находятся три пластмассовых сухаря 12 с радиальными отверстиями, в которые входят направляющие штифты 11.

Наруж­ная поверхность сухарей имеет коническую фаску, прилегающую к выточке стального кольца 9, установленного в ведущей полу­муфте 8. Кольцо 9 прижимает сухари 12 к направляющей втулке 1.

При передаче крутящего момента маховику двигателя возникает осевое усилие, прижимающее ведущую полумуфту к ведомой.

Как только двигатель будет пущен, произойдет про­буксовка храповой муфты.

Во время про­буксовки ведущая полумуфта 8 отодвига­ется от ведомой полумуфты 13, сжимая пружину 7.

Вместе с ведущей полумуфтой 8 отодвигается кольцо 9, освобождая суха­ри 12, которые под действием центробеж­ных сил перемещаются вдоль штифтов 11 и блокируют муфту в расцепленном состоя­нии.

После выключения стартера ведущая полумуфта 8 под действием пружины 7 прижимается к ведомой полумуфте 13 и кольцо 9 установит сухари 12 в исходное положение.

Замена стартера СТ142Б

Стартер заменяем при следующих неисправностях:

  • - короткое замыкание обмоток якоря или обмоток возбуждения;
  • - повреждение привода храповичного механизма свободного хода;
  • - обгорание или загрязнение коллектора;
  • - обрыв цепей стартера или тягового реле;
  • - заклинивание якоря (якорь не проворачивается или проворачивается с большим усилием);
  • - разрушение или износ зубьев шестерни

Снятие стартера

Выключаем массу автомобиля и поднимаем кабину в первое положение

Отсоединяем от вывода «+» провод красного цвета и провод белого цвета, от вывода тягового реле – провод черного цвета

Отсоединяем от стартера провод массы (черного цвета), вывернув болт на корпусе стартера

Откручиваем гайку и выкручиваем три болта крепления стартера на картере маховика

Поддерживая, стартер за корпус, передвигаем его вперед и снимаем стартер (желательно делать с помощником)

Установка стартера

Устанавливаем стартер на картер маховика, надев его на шпильку

Закручиваем гайку и вкручиваем три болта крепления стартера на картере маховика

Подсоединяем провод массы к стартеру, вкрутив болт в корпус стартера

Подсоединяем остальные провода

Проверяем работу стартера