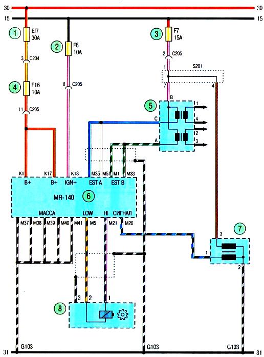
Схема системы зажигания Авео Шевролет

Схема 1. Система зажигания с электронным блоком управления двигателем мод. МК-140: 1 — предохранитель в моторном отсеке; 2, 3, 4 — предохранители в панели приборов; 5 — катушка зажигания; 6 — электронный блок управления двигателем; 7 — датчик положения распределительного вала; 8 — датчик положения коленчатого вала