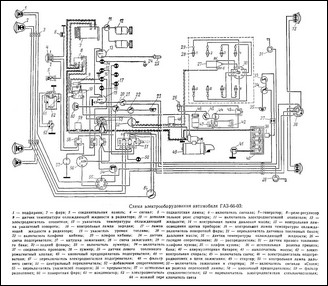
Электрооборудование автомобиля выполнено по однопроводной схеме. Вторым проводом являются металлические части автомобиля (масса).

С массой соединены все минусовые клеммы всего электрооборудования.

Номинальное напряжение 12 в.