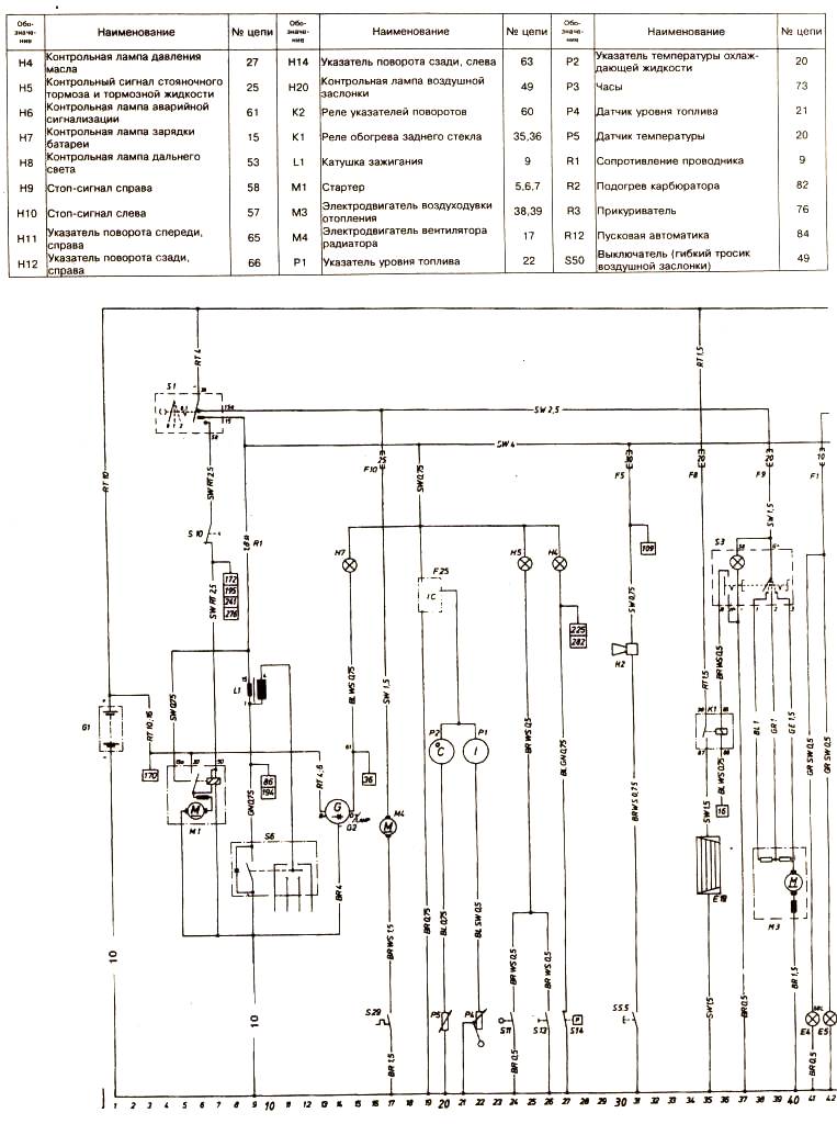
Схема 1 Опель Кадетт Д

 Схема 1 Опель Кадетт Д